EasyManua.ls Logo

Precor C960 - Page 85

Precor C960
89 pages
Print Icon
To Next Page IconTo Next Page
To Next Page IconTo Next Page
To Previous Page IconTo Previous Page
To Previous Page IconTo Previous Page
Loading...
C960 Series Commercial Treadmill
Page 85
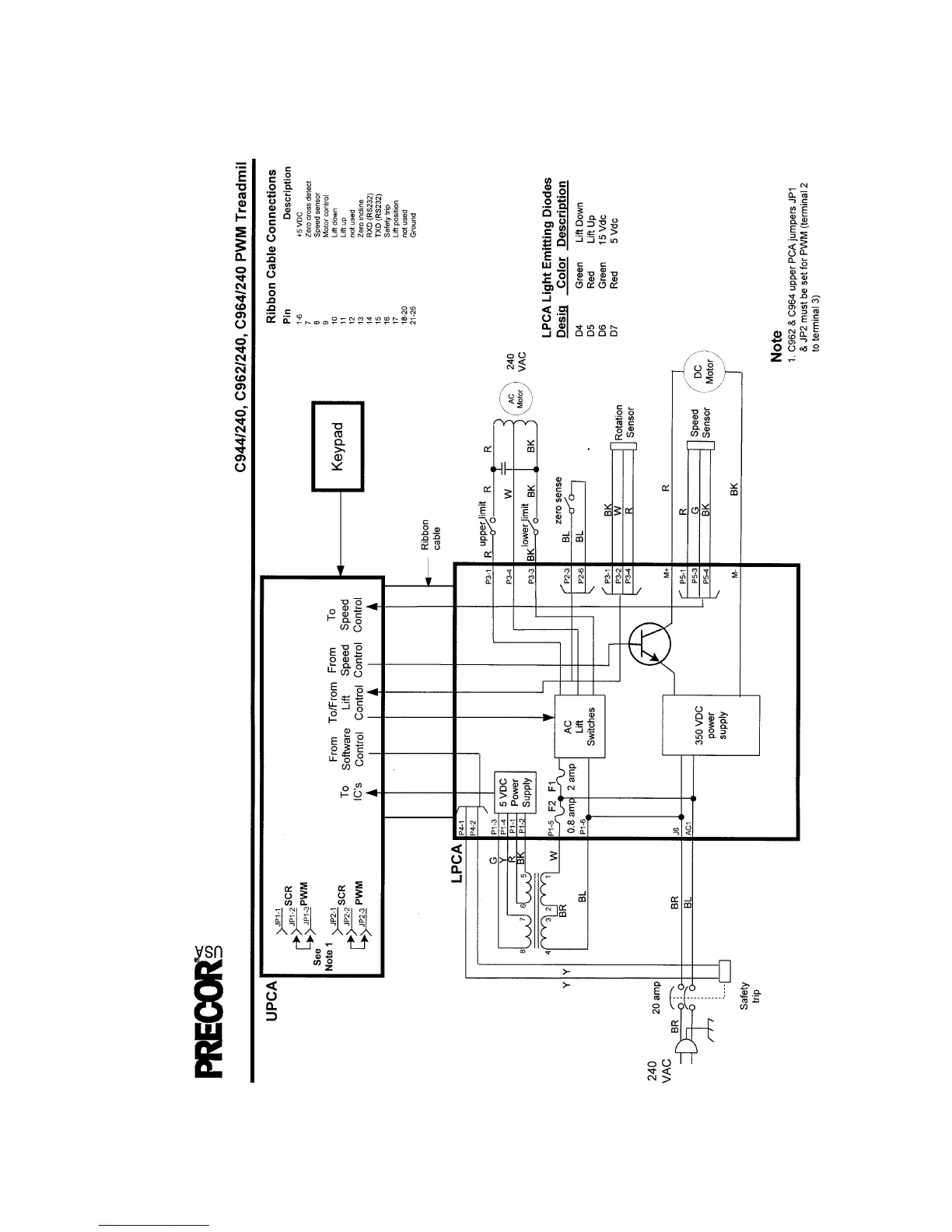
Block Diagram 7.12 - C962, C964 PWM 240 Vac

Related product manuals