EasyManua.ls Logo

Pride J6 with NE Electronics - Page 21

Pride J6 with NE Electronics
28 pages
Print Icon
To Next Page IconTo Next Page
To Next Page IconTo Next Page
To Previous Page IconTo Previous Page
To Previous Page IconTo Previous Page
Loading...
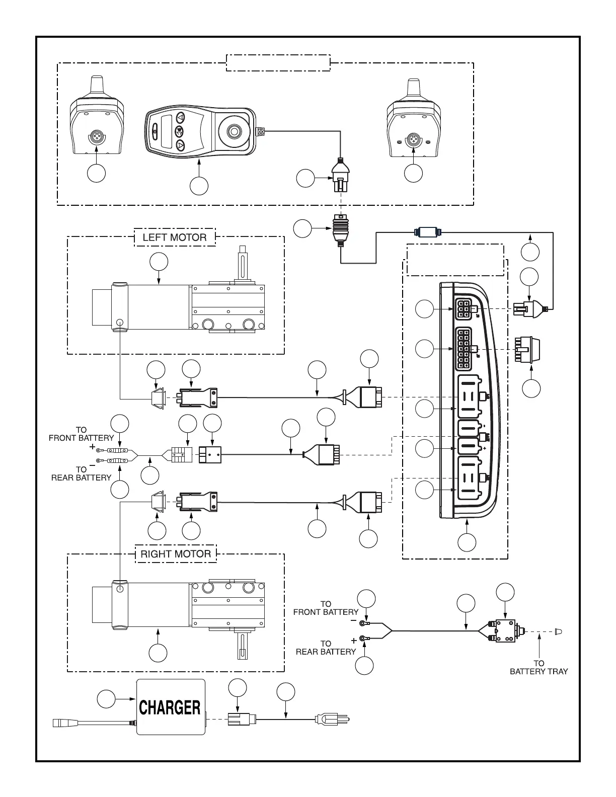
NE/NE+ JOYSTICK
FRONT VIEW (NE+)
NE/NE+
POWER MODULE
1a
1
3b
12
6
8a
11c
11
10b
11a
5
8
13
5a
5b
8b
6a
10a
9a
10c
11b
9b
10
7a
9
7
3
2
3a
4
2a
2e
2b
2c
2d
13a
1b
1a
FRONT VIEW (NE)
Diagram 5. J6 with NE and NE+ Electronics 2D Wiring Diagram

Related product manuals