EasyManua.ls Logo

Prima MICROCAR 28 - Microcar 28 Electric Diagram

Prima MICROCAR 28
21 pages
Print Icon
To Previous Page IconTo Previous Page
To Previous Page IconTo Previous Page
Loading...
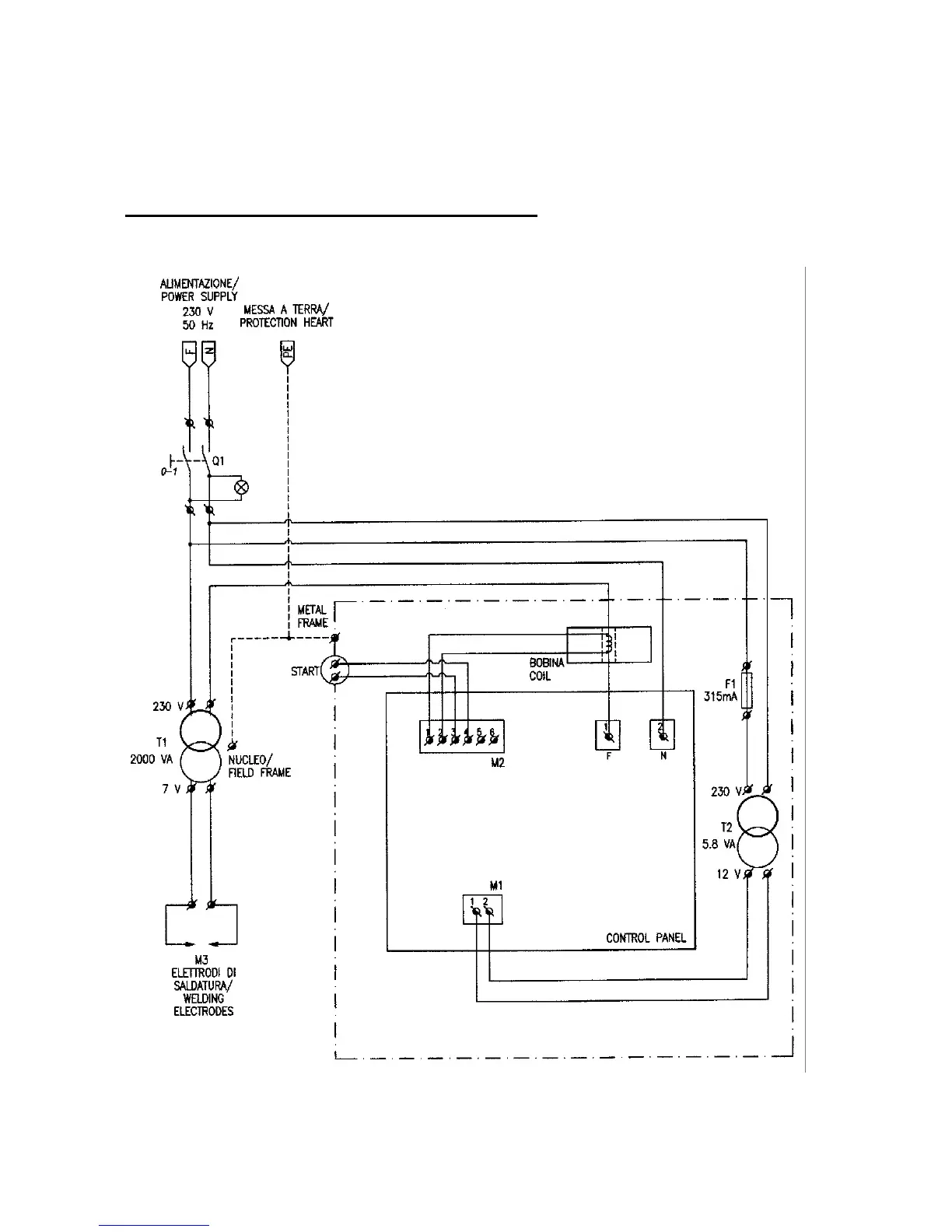
PRIMA p. 21
MOVABLE SPOT WELDER
This machine complies with the 89/392/CEE directives and subsequent modifications and
supplements.
MICROCAR-28: ELECTRIC DIAGRAM

Related product manuals