EasyManua.ls Logo

pro.point 8996977 - Wiring Diagram

pro.point 8996977
60 pages
Print Icon
To Next Page IconTo Next Page
To Next Page IconTo Next Page
To Previous Page IconTo Previous Page
To Previous Page IconTo Previous Page
Loading...
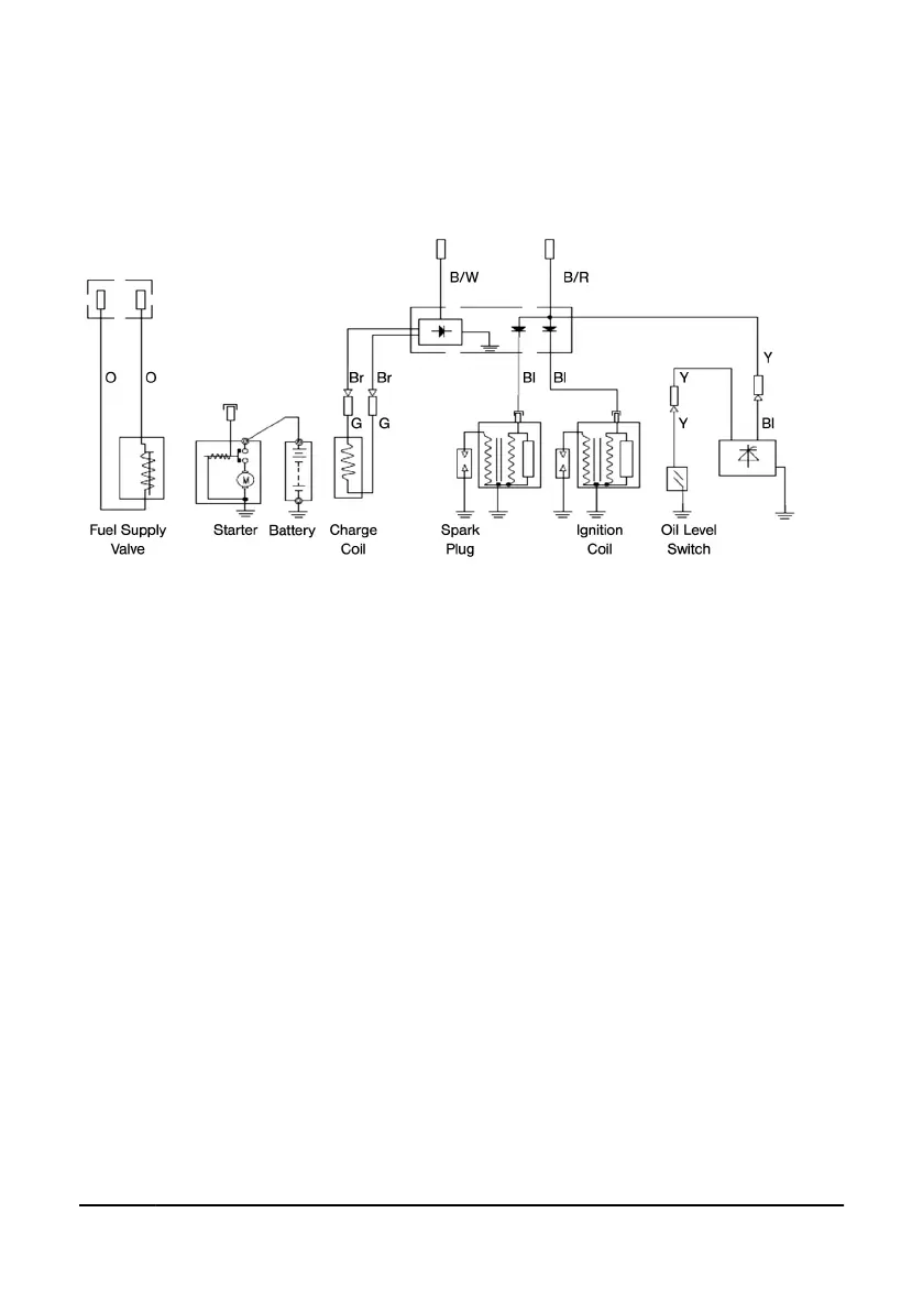
APPENDIX
WIRING DIAGRAM
V1.1 V-TWIN GAS ENGINE 8996977
Page 27 Assistance available at www.princessauto.com or 1-800-665-8685

Related product manuals