EasyManua.ls Logo

pro.point 8996977 - Schéma de Câblage

pro.point 8996977
60 pages
Print Icon
To Previous Page IconTo Previous Page
To Previous Page IconTo Previous Page
Loading...
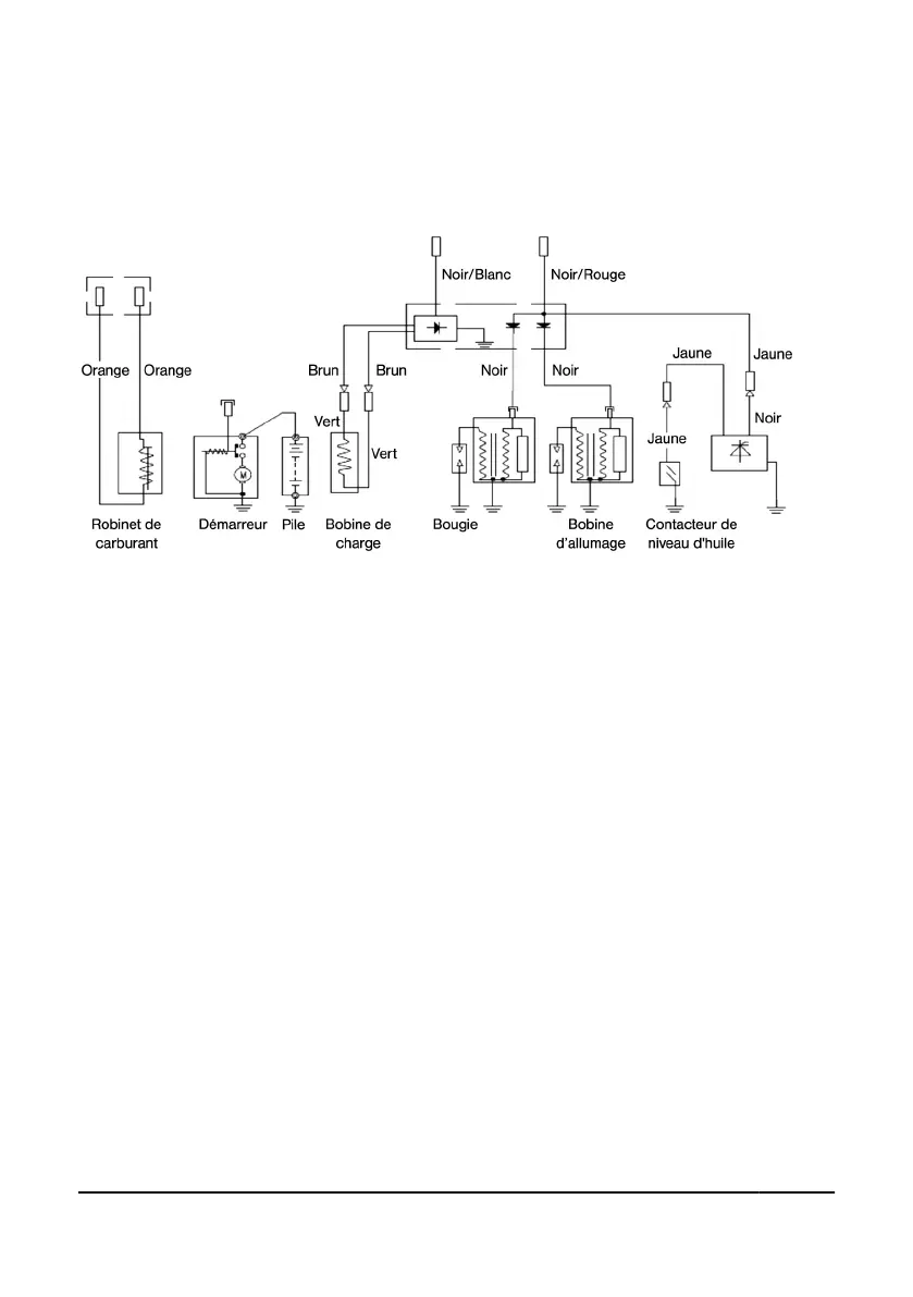
ANNEXE
SCHÉMA DE CÂBLAGE
8996977 MOTEUR À ESSENCE, BICYLINDRE EN V V1.1
Assistance available at www.princessauto.com or 1-800-665-8685 Page 32

Related product manuals