EasyManua.ls Logo

Raytheon Beech Baron E55 - Page 712

Raytheon Beech Baron E55
903 pages
Print Icon
To Next Page IconTo Next Page
To Next Page IconTo Next Page
To Previous Page IconTo Previous Page
To Previous Page IconTo Previous Page
Loading...
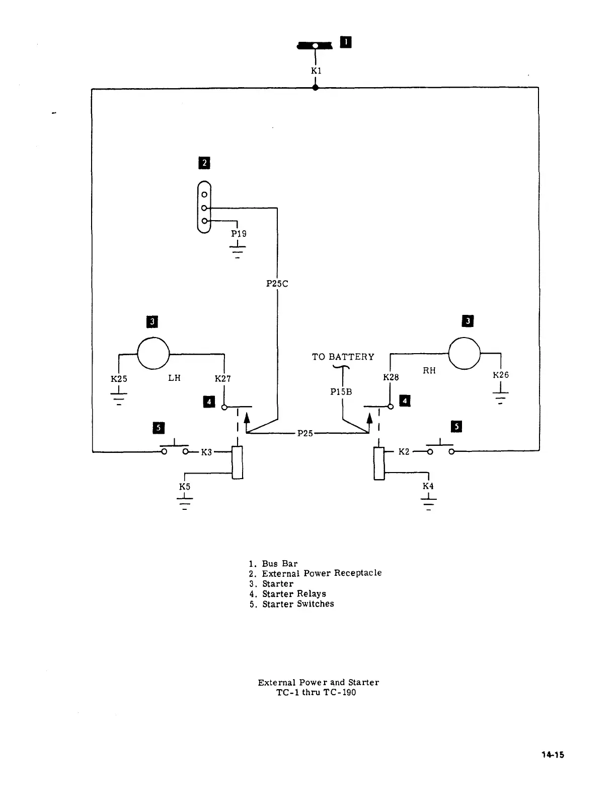
K1
P19
-L
P25C
-K
TO
BATTERY
K25
LH
K27
C-r
K28
RH
K26
ah
P15B
de
-L
El
j?
I
I
0--
K3
K2
v
K5
K4
J,
-L
i.
Bus
Bar
2.
External
Power
Receptacle
3.
Starter
4.
Starter
Relays
5.
Starter
Switches
External
Power
and
Starter
TO-1
thru
TC-190
34-)5

Table of Contents

Related product manuals