EasyManua.ls Logo

Raytheon Beech Baron E55 - Page 726

Raytheon Beech Baron E55
903 pages
Print Icon
To Next Page IconTo Next Page
To Next Page IconTo Next Page
To Previous Page IconTo Previous Page
To Previous Page IconTo Previous Page
Loading...
I-
2
50A
50A
RI
I
P34B10
P69Dls
P35C18
P53A18N
F
NO.
2
L--
-~L--
P69C18
!’~I:
LH
1~RHP34A14r\
P49A
14
P49A1JP69B18
1
P33AB
P32AB
10A
o~-P
n
III
P37A14
P36B18
D
111;1
I-
-<I:
P47A18
P47A18
IP4BB18N
6
P39A18
P30A8
P31A8
NO.
1
P71A18
I’
r
P30B18
P31B18
AL
I,
E
AL
I,
0
IG
I,
T
P55A18
P44A8NP43A18
P44A18
d
P37A14
I
P78C18
I
I’
Y
I
lp18B18
LP42A18
~1
P56A18
2A
2A
I’
r
t
F
1P78D18
P39A
18
Y
Y
l]tP38BIBP
t
PJ
P39A18
P40B
18
0
~L-----Y
P36Als
i.
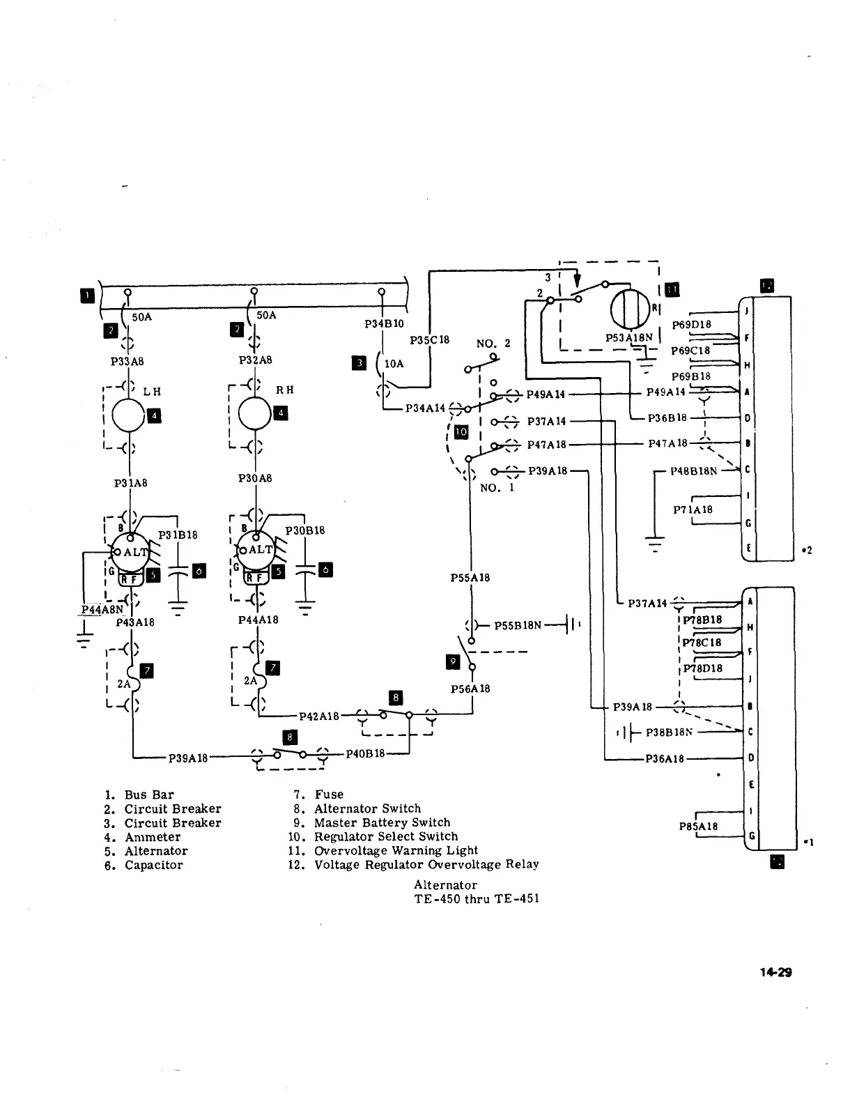
Bus
Bar
7.
Fuse
2.
Circuit
Breaker
8.
Alternator
Switch
3.
Circuit
Breaker
9.
Master
Battery
Switch
pejA,8
4.
Ammeter
10.
Regulator
Select
Switch
L--?
6
´•1
5.
Alternator
11.
Overvoltage
Warning
Light
6.
Capacitor
12.
Voltage
Regulator
Overvoltage
Relay
Alternator
TE-450
thru
TE-451
15´•~9

Table of Contents

Related product manuals