EasyManua.ls Logo

Raytheon Beech Baron E55 - Page 743

Raytheon Beech Baron E55
903 pages
Print Icon
To Next Page IconTo Next Page
To Next Page IconTo Next Page
To Previous Page IconTo Previous Page
To Previous Page IconTo Previous Page
Loading...
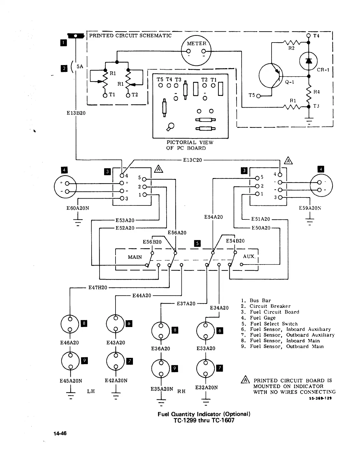
CIRCUIT
SCHEMATIC
METER
R2
TJ-1
5A
CR-I
R1
T5
T4
T3 T2
T1
O
go
ooo
O
Q-1R1
R1
ooo
T1
T2
T5
L
O
00
13
E13B20
8
I
1
PICTORIAL
VIEW
OF
PC
BOARD
E13C20
R
E53A20r
E54A20I-~
"Oi71
E60A20N
E59i~20S
_L
E51A20
-L
E52A20
EjOA20
E56A20
E56B20
I
I
E54B20
III
MAIN
AUX.
I
_T~
E47H20
aE44A20Q´•
6.
Fuel
Sensor,
Inboard
Xuxiliary
1.
Bus
Bar
I
E37A20
E34A20
2´•
Circuit
Breaker
3.
Fuel
Circuit
Board
4.
Fuel
Gage
5.
Fuel
Select
Switch
7
Fuel
Sensor,
Outboard
Auxiliary
E46A20 E43A20
8.
Fuel
Sensor,
In~oard
Main
E36A20
E33A20
9.
Fuel
Sensor,
Outboard
Main
8´•
9´•
s´•
9´•
PRINTED
CIRCUIT
BOARD
IS
E45A20N
1.
LH
_L
E35A20N
E32A20N
MOUNTED
ON
INDICATOR
1.
RH
1.
WITH
NO
WIRES
Fuel
Ouantity
Imlicator
(Optional)
TC-1299
thru
TC-1607
14-46

Table of Contents

Related product manuals