EasyManua.ls Logo

Raytheon Beech Baron E55 - Page 849

Raytheon Beech Baron E55
903 pages
Print Icon
To Next Page IconTo Next Page
To Next Page IconTo Next Page
To Previous Page IconTo Previous Page
To Previous Page IconTo Previous Page
Loading...
C585A18kr-
C585B18
10A
C592A18
2
3
I~
C592B18
h
1
Cj86~1BS
C589A98~
C588A18
I
1
90A18
C585C18ij~ii
585D18
C593A18
C585E18
I
C591A18N
CjSjF18
C590B18
Q
r--
C593~18
-t´•t~
2
h
3
C587A18S
1,
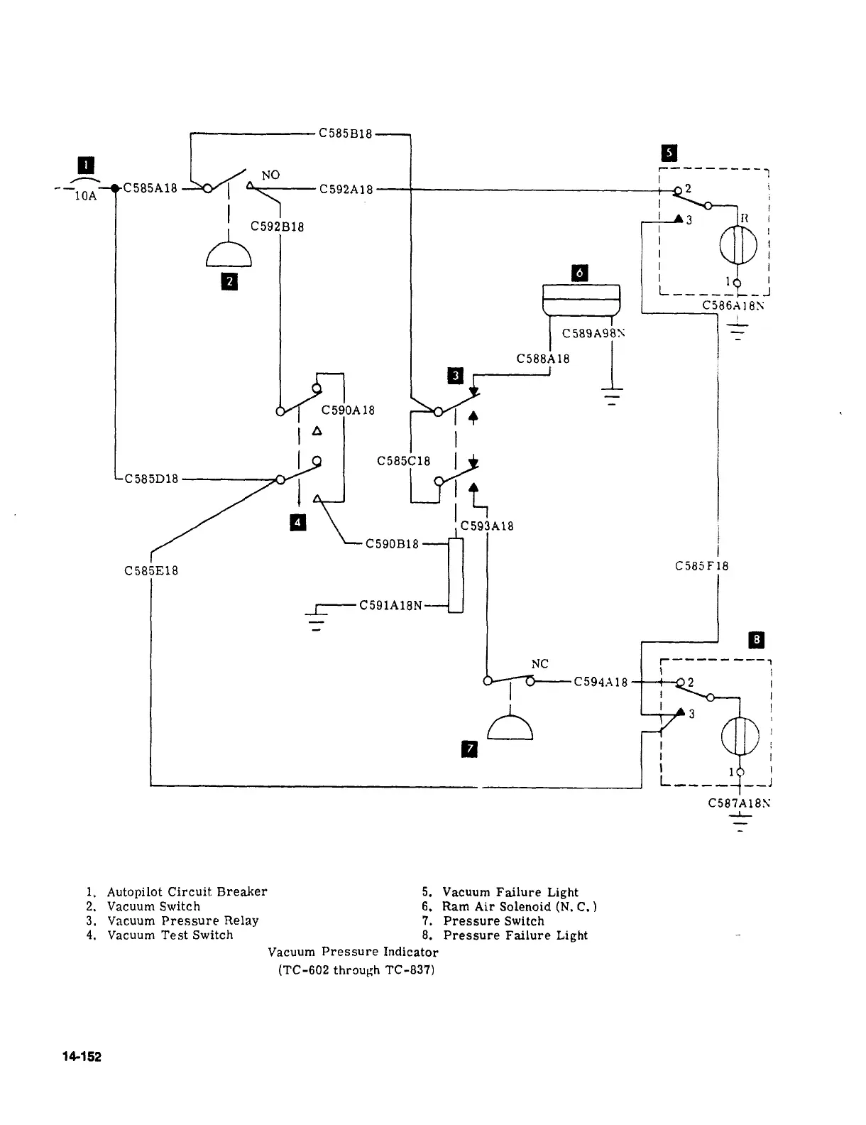
Autopilot
Circuit
Breaker
5.
Vacuum
Failure
Light
2.
Vacuum
Switch
6.
Ram
Air
Solenoid
(N.
C.
3.
Vacuum
Pressure
Relay
7.
Pressure
Switch
4.
Vacuum
Test
Switch
8.
Pressure
Failure
Light
Vacuum
Pressure
Indicator
(TC-602
throufih
TC-837)
14152

Table of Contents

Related product manuals