EasyManua.ls Logo

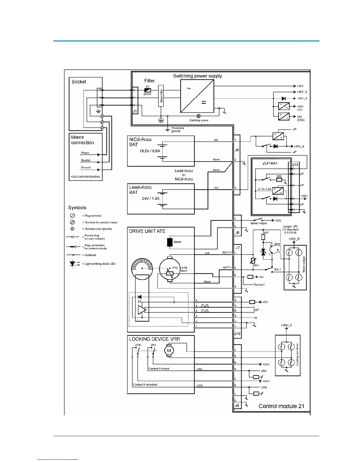
Record STM 20 - Wiring Diagram Control Module STM 21

Record STM 20
36 pages
Print Icon
To Next Page IconTo Next Page
To Next Page IconTo Next Page
To Previous Page IconTo Previous Page
To Previous Page IconTo Previous Page
Loading...
Control module STM 21 4
B6_Control_SYS20_EN_V1.3.doc Art. Nr. 102-020401135 22 / 36
4.4. Wiring diagram control module STM 21
102-021110650

Related product manuals