EasyManua.ls Logo

Riello Array AR 500 SE - Appendix F - Typical Water System Schematics

Riello Array AR 500 SE
84 pages
Print Icon
To Next Page IconTo Next Page
To Next Page IconTo Next Page
To Previous Page IconTo Previous Page
To Previous Page IconTo Previous Page
Loading...
57
RECYCLING AND DISPOSAL
57
APPENDIX
APPENDIX
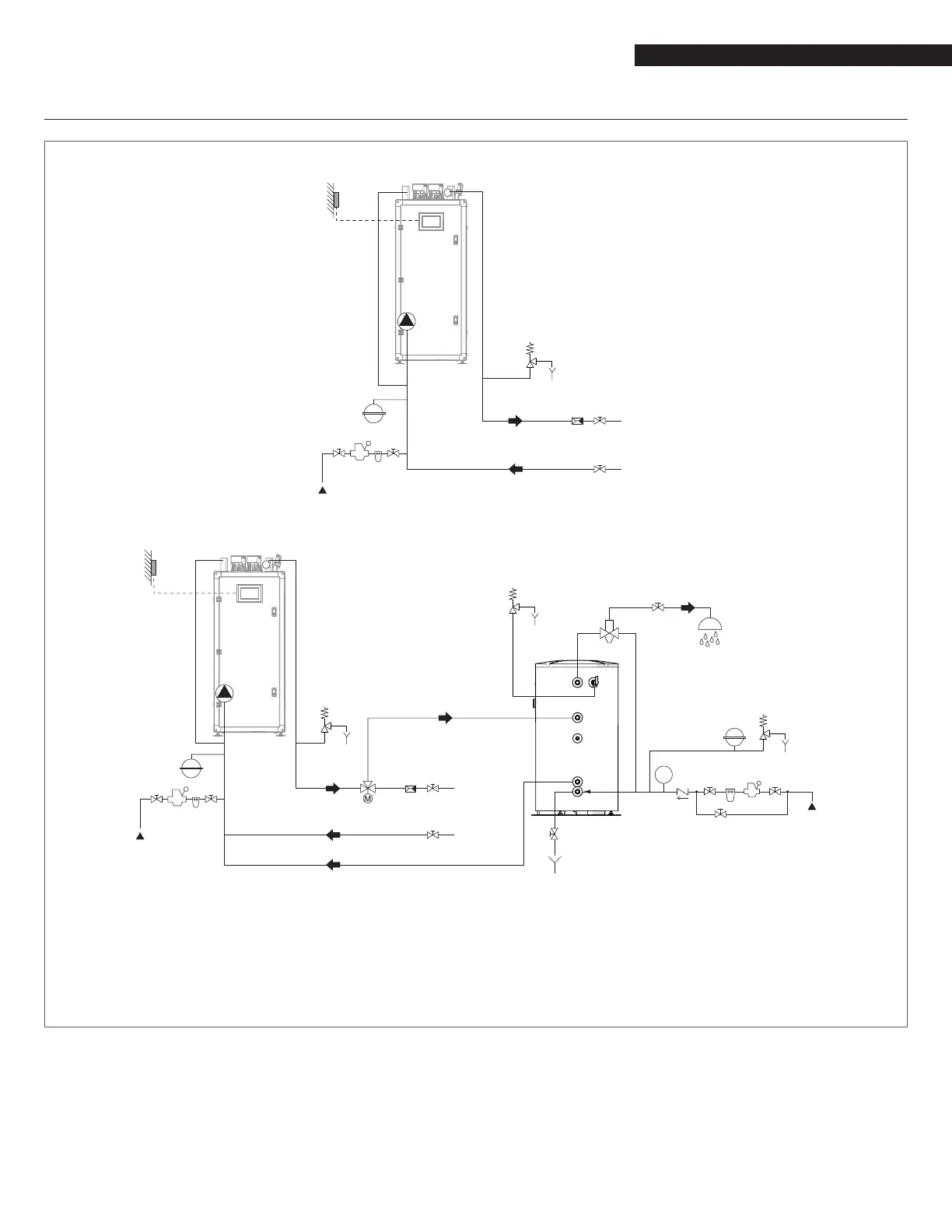
APPENDIX F - TYPICAL WATER SYSTEM SCHEMATICS
Layout 1: circuit with boiler directly linked to heating system (check that the pump's discharge head is sufcient to ensure ade-
quate circulation)
4
11
8 7
EAF
MI
2
1
RI
1
11
OS
5
6
Layout 2: circuit with boiler directly linked to heating system and indirect DHW tank. (check that the pump's discharge head is
sufcient to ensure adequate circulation)
1
UAC
3
EAF
4
M
2 7
8
1 1
1
1
9
5
6
5
6
6
10
8 7
EAF
MI
2
1
RI
1
11
OS
11
5
6
4
OS Outdoor temperature
sensor
MI High temperature system
supply
RI High temperature system
return
EAF Domestic cold water inlet
UAC Domestic hot water outlet
9
WARNING: Domestic hot water and central heating circuits
must be completed with expansion tanks of adequate ca-
pacity and suitability, correctly-sized pressure relief valves.
The discharge of pressure relief valves and appliances must be
connected to a suitable collection and disposal system.
9
CAUTION: The choice of system components and the method
of their installation are left up to the heating engineer install-
ing the system. Installers must use their expertise to ensure
proper installation and functioning in conformity to all appli-
cable legislation.
9
CAUTION: Special supply/rell water must be conditioned using
suitable treatment systems.
0
WARNING: It is prohibited to operate the boiler without water.
1 Isolating valve
2 Check valve
3 Anti-scald mixing valve
4 Expansion tank
5 Pressure relief valve
6 Drain
7 Water softener lter
8 Pressure reducer
9 Domestic water storage tank
10 Diverter valve
11 Pump

Table of Contents

Related product manuals