EasyManua.ls Logo

Robomow MC500 - Fastening Perimeter Wire to Ground

Robomow MC500
52 pages
Print Icon
To Next Page IconTo Next Page
To Next Page IconTo Next Page
To Previous Page IconTo Previous Page
To Previous Page IconTo Previous Page
Loading...
21
EN
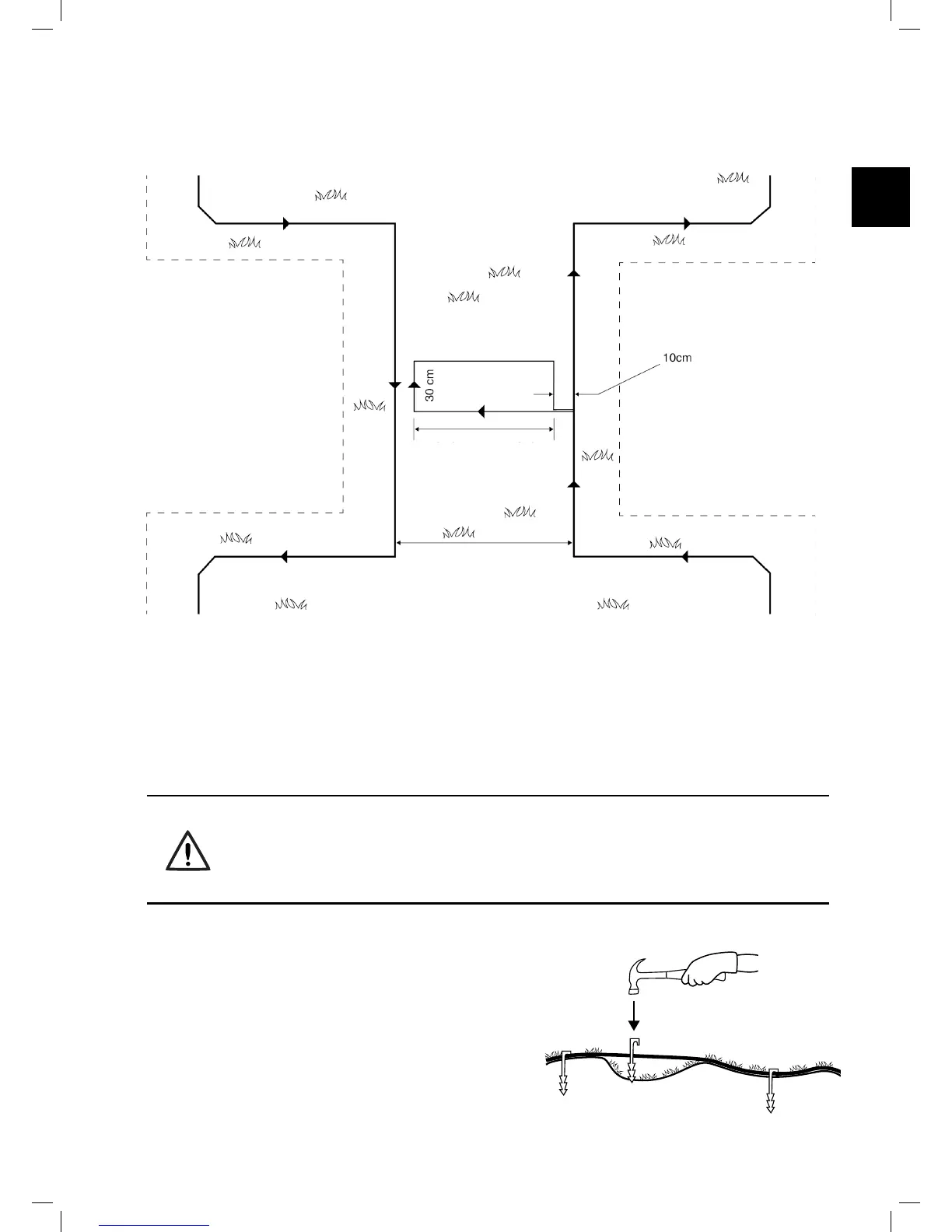
If the Narrow Pass is wider than 2m (6.5ft.), and you want Robomow to mow the area inside the Narrow Pass, then
you can set the wire as shown in the gure below. Such a setup allows the mower to mow inside the Narrow Pass
while mowing the inner part of the lawn, but prevents it from crossing between the zones.
4.4 Fastening Perimeter Wire to the
Ground
o Before starting to lay the Perimeter Wire, it is recommended to cut the grass where the wire is to be laid.
It will then be easier to attach the wire to the ground. The risk that the mower will damage the wire during
the operation is reduced.
o It is not necessary to bury the Perimeter Wire, though you may do so, up to 5 cm (2 inches) deep.
o Pull the wire tight while hammering the peg all the way into the ground.
WARNING !
Protect your eyes! Protect your hands!
Use proper eye protection and wear appropriate work gloves when hammering the pegs.
Hard or dry ground may cause pegs to break when driving them in.
o Use a hammer to insert the pegs into the ground.
o Insert the pegs at distances that will keep the wire
down below the grass level and prevent the wire from
becoming a tripping hazard (approximately 75 cm /
30” between pegs).
• The wire and the pegs will gradually become
invisible under the growth of new grass.
o If an additional wire is required in order to complete
the setup, connect it using the water-proof wire
connectors supplied with Robomow. (See Section
11.4 – Splicing the Perimeter Wire).
A. At the point you want the mower
to start driving towards the Sub-
Zone start to set the Narrow Pass.
B. Set an Island at the middle of the
Narrow Pass and keep a distance
of 10 cm (4”) from the Perimeter
Wire.
C. The island dimensions should be
30 cm (12”) along the side and as
wide as needed, keeping 10 cm
(4”) from both sides.
D. After completing the setup of the
wire in the Sub-Zone, make sure
you keep 10 cm (4”) between the
wire and the island on the way
back to the Main Zone.
Sub-Zone
Perimeter Island
Main-Zone
As long as needed
when keeping 10cm
from both sides

Table of Contents

Other manuals for Robomow MC500

Related product manuals