EasyManua.ls Logo

Roger PR612 - LED Indicators Overview

Roger PR612
16 pages
Print Icon
To Next Page IconTo Next Page
To Next Page IconTo Next Page
To Previous Page IconTo Previous Page
To Previous Page IconTo Previous Page
Loading...
PR612 PR622 PR312EM PR312MF Installation guide Rev.G.doc
2017-09-18
5/16
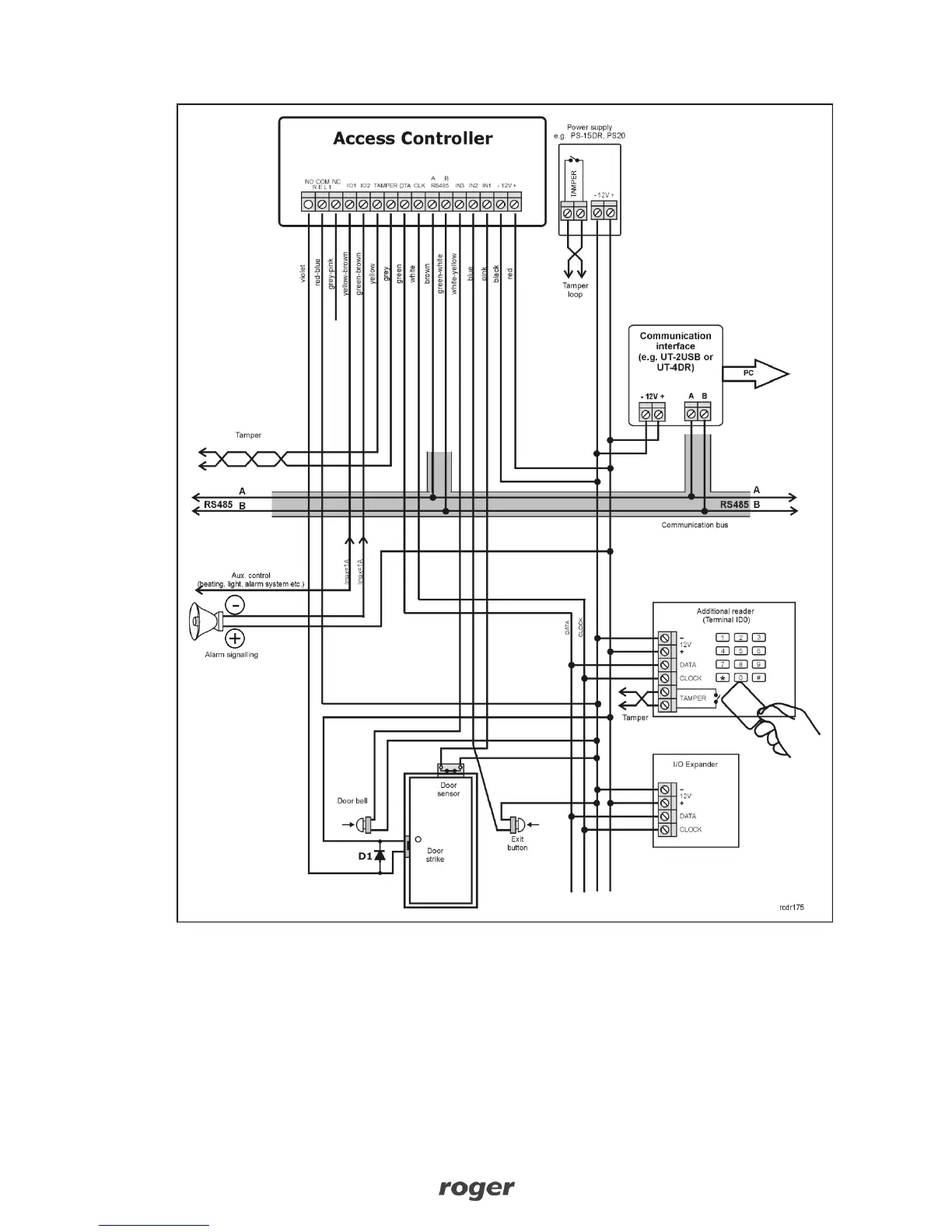
Fig. 1 Connection diagram
3.2 LED indicators
Controllers are equipped with 3 LED indicators. Their functions and colours are specified in table 3
below. Functioning of LEDs can be verified by means of included MASTER card after connection of
power supply to the controller.

Related product manuals