EasyManua.ls Logo

Ruud UIWH07AVFJ - Page 20

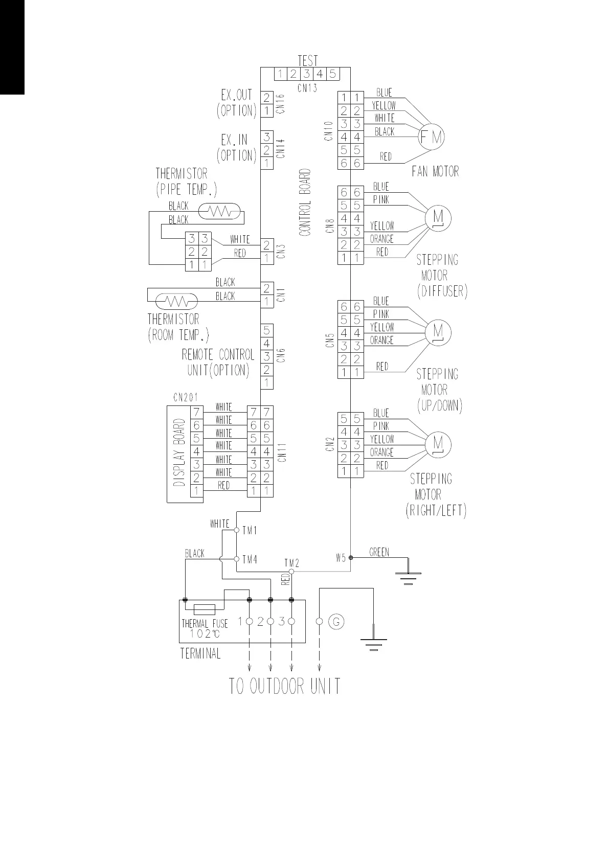
Ruud UIWH07AVFJ
217 pages
Print Icon
To Next Page IconTo Next Page
To Next Page IconTo Next Page
To Previous Page IconTo Previous Page
To Previous Page IconTo Previous Page
Loading...
¢
Models: UIWH18AVFJ and UIWH24AVFJ
DESIGN & TECHNICAL MANUAL
- 12 -
MULTI TYPE
2, 3, 4 ROOMS TYPE

Table of Contents

Related product manuals