EasyManua.ls Logo

Sako SKI780 - 4.2 Wiring Diagram

Sako SKI780
72 pages
Print Icon
To Next Page IconTo Next Page
To Next Page IconTo Next Page
To Previous Page IconTo Previous Page
To Previous Page IconTo Previous Page
Loading...
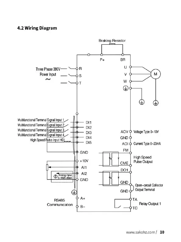
4.2
Wiring
Diagram
Three
Phase
380V-—
Power
Input
=
___
Multifunctional
Terminal
Signal
Input
4
Multifunctional
Terminal{Signal
Input
2
Multifunctional
Temnnana
Input
3.
~
Multifunctional
Terminal|Signal
Input
4
High
Speed
Pulse
Input
HD}
an,
bl4
Oovowe-aima
|
@
Communication
RS485
DIS
GND
+10V
All
Al2
GND
Braking
Resistor
GND
©
AOIO
FM
Voltage
Type
0~
10V
CME
Current
Type
0~20mA
High
Speed
Pulse
Output
Open-circuit
Collector
Output
Terminal
www.sakohz.com/
10

Related product manuals