EasyManua.ls Logo

Sharp AH-S22DP2 - Page 11

Sharp AH-S22DP2
44 pages
Print Icon
To Next Page IconTo Next Page
To Next Page IconTo Next Page
To Previous Page IconTo Previous Page
To Previous Page IconTo Previous Page
Loading...
11
AH-S22DP2
AH-S25DP2
AH-S32DP2
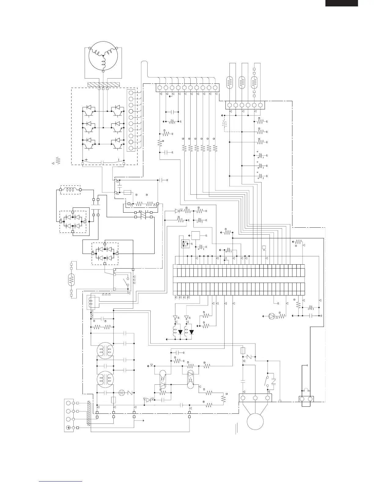
Figure L-3. Electronic Control Circuit Diagram for AU-S22DP2/S25DP2
DB1
DB2
WHITE
DB~
DB~
DB~ DB~
BLUE
BLUE
ORANGE
ORANGE
ORANGE
L1
ORANGE
C6
RED
200V 75F
420V 1500F
C8
TB (TERMINAL BOAOD)
1
N
2
1
2
3
4
BROWN
BLUE
GREEN / YELLOW
RED
FC1
T2
T1
T4
T3
L3 L4
C31
275V 1F
C4
250V 2200pF
1
2
3
4
C2
275V 1F
C3
250V 2200pF
C34
250V 2200pF
WPE1
250V
15A
C1
275V 1F
C33
250V 2200pF
R2 R1
1/4W
510K
1/4W
510K
CT1
T5
T6
MRY1
PTC
BLUE
GRAY
GRAY
BLACK
RED
C30
25V 100F
C11
25V 0.1F
C18
50V 0.1F
R35
510
R36
510
BLUE
NOTE
1. MARK IS TEST POINT.
2. IF NOT SPECIFIED 1/4W (RESISTOR)
YELLOW
T9
T10
T7
C10
630V 0.33F
R39
1/2W
270K
250V
10A
WPE2
13V
5V
R40
1/2W
270K
T8
C32
250V 2200pF
1 : Red 2-10 : White
10
9
8
7
6
5
4
3
2
1
10
987654321
CN11 (CONTROL PWB)
U
V
W
QM1 (IPM)
TM-31T
FC2
RED
WHITE
BLACK
U
V
W
R33
R32
R31
R30
R29
R28
390 U
390 X
390 V
390 Y
390 W
390 Z
6
5
4
3
2
1
BCN11
CN8
TH3
(THERMISTOR for OUTDOOR TEMP.)
TH2
(THERMISTOR for HEAT-EXCHANGER)
TH1
(THERMISTOR for COMPRESSOR)
R38
6.8K F
C26
16V 10 F
5V
C22
16V 10 F
C21
16V 10 F
R21
6.8K F
R20
6.8K F
C15
10V 220F
R10
6.8K F
R8
2.7K F
R9
1.00K F
D2
1
2
3
1
2
3
5V
C23
50V 1F
PST
993D
IC3
OSC1
10MHz
5V
5V
C17
10V 100F
F
R46
10K
R34
10K
NC
NC
5V
33
34
35
36
37
38
39
40
41
42
43
44
45
46
47
48
49
50
51
52
53
54
55
56
57
58
59
60
61
62
63
64
32
31
30
29
28
27
26
25
24
23
22
21
20
19
18
17
16
15
14
13
12
11
10
09
08
07
06
05
04
03
02
01
P27
P26
P25
P24
P23
P22
P21
P20
P17
P16
P15
P14
P13
P12
P11
P10
P07
P06
P05
P04
P03
P02
P01
P00
V
SS
P37
P36
P35
P34
P33
P32
V
CC
V
SS
XI
X0
MOD1
MOD2
RST
P60
P61
P62
P63
P64
AV
SS
AVR
AV
CC
AN7
AN6
AN5
AN4
AN3
AN2
AN1
AN0
P40
P41
P42
P43
P44
P45
P46
P47
P30
P31
NC
NC
NC
NC
NC
NC
NC
NC
NC
NC
NC
NC
NC
NC
NC
NC
NC
IC1 MB89855
C16
25V 0.1F
C20
10V 100F
5V
R41 10K
R3
2.2K
5V
LED1
C5
430V or 450V
1.5
µF
WPE3
250V
3.15A
NR2
Fan
Motor
5
3
1
CN3
T11
RY1
CNR1
(WINTER KIT)
C12
250V 4700pF
C14
50V 1000pF
C13
25V 0.01F
R4
D1
3.3K
R6
2.7K
R5
5.6K
R7
4.7K
PC817X7
PC1
PC2
PC853H
1
23
4
1
23
4
5V
R11
2W 1.0K
R12
2W 1.0K
R13
2W 1.0K
R17
10K
R16
10K
13V
RY1
D6
Q1
MRY1
D8
Q3
5V
NR1
SA1
TEMPERATURE
FUSE 103˚C
CN9
JP1
2
1

Related product manuals