EasyManua.ls Logo

Sharp SMD2470AHA - Wiring Diagrams

Sharp SMD2470AHA
40 pages
Print Icon
To Next Page IconTo Next Page
To Next Page IconTo Next Page
To Previous Page IconTo Previous Page
To Previous Page IconTo Previous Page
Loading...
32
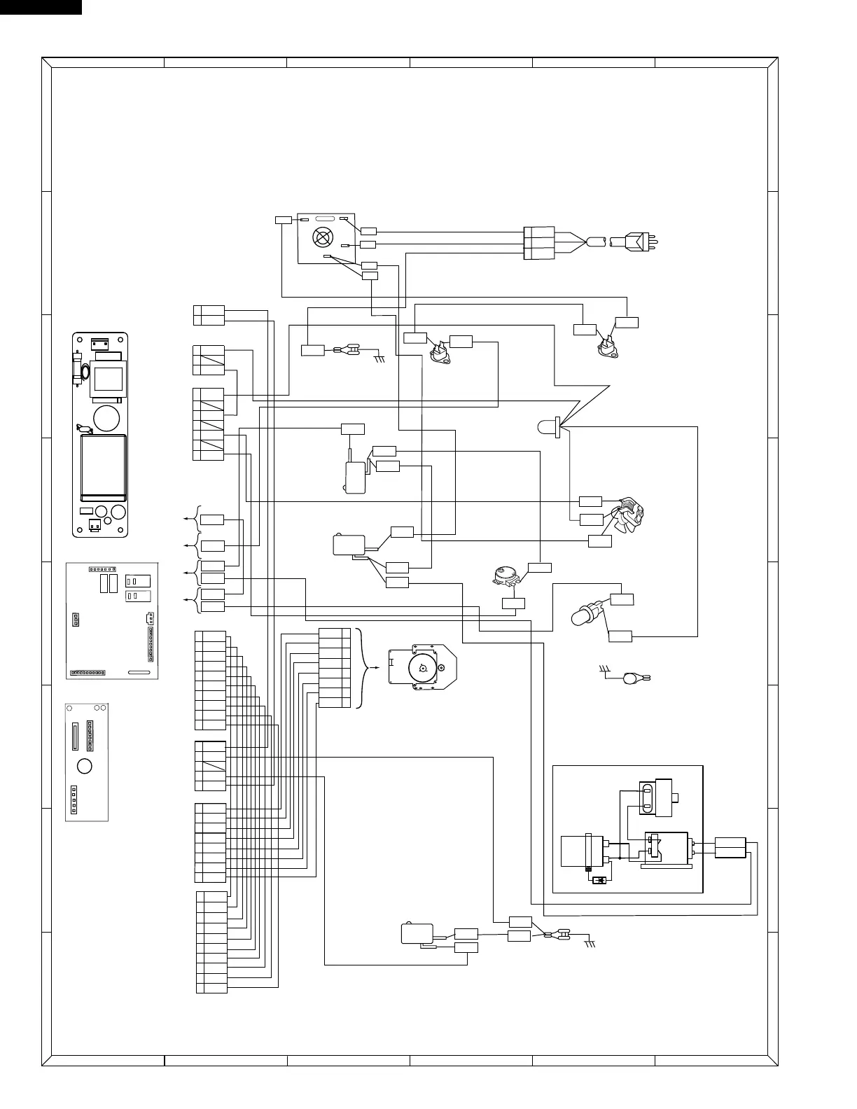
SMD2470AHA UPDATE
6
4 5
1
2
3
6
4 5
1
2
3
A
B
C
D
E
F
G
H
A
B
C
D
E
F
G
H
Power Supply
cord 120V 60Hz
1
2
3
WHT
GRN
BLK
OVEN
FUSE
COOLING
FAN
MOTOR
STIRRER
MOTOR
BRN
OVEN LAMP
GRY
WHT
SECONDARY
INTERLOCK
SWITCH
N.O.
N.C.
COM.
COM.
MONITOR
SWITCH
GRN
N.O.
COM.
STOP SWITCH
GRY
GRN
MAGNETRON
FUSE
BLK
ORG
WHT
RED
RED
1
2
CN201
BLK
WHT
ORG
RED
WHT
BLK
WHT
NOISE FILTER
BOARD
N
H
WHT
(CONTROL UNIT)
CNM
CNL
CNK
(SWITCHING POWER SUPPLY)
1
2
3
4
5
BLK
RED
CNC
RY1
N.O.
RY1
COM.
RY2
N.O.
RY2
COM.
7
6
5
4
3
2
1
BLK
RED
BRN
CNA
BLK
ORG
BLK
RED
WHT
RED
1
2
3
CN101
GRY
RED
GRN
1
2
3
4
5
BLU
WHT
RED
CNN
ORG
1
2
3
4
5
6
7
WHT
WHT
CNK
8
WHT
WHT
WHT
WHT
WHT
WHT
1
2
3
4
5
6
7
WHT
WHT
WHT
CNH
9
8
10
WHT
WHT
WHT
WHT
WHT
WHT
1
2
3
4
5
BLU
WHT
RED
DC MOTOR
ORG
GRN
GRY
WHT
WHT
GRN
GRN
GRN
GRY
CN-H
CN-A
COM.
N.O.
RY1
RY2
(POWER SUPPLY)
CN-F
COM.
N.O.
TO DC
MOTOR
WHT
6
7
8
YLW
BLK
BRN
7
8
WHT
WHT
WHT
WHT
BLK
ORG
BLK
6
7
8
YLW
BLK
BRN
ORG
CN-N
CN-C
RY3
RY4
HIGH VOLTAGE
CAPACITOR
POWER
TRANSFORMER
MAGNETRON
HIGH VOLTAGE COMPONENTS
GRAY
ORANGE
1
1
2
2
CN201
CN101
(UPPER)
(LOWER)

Related product manuals