EasyManua.ls Logo

Sharp VZ-1550E(BK) - Page 23

Sharp VZ-1550E(BK)
36 pages
Print Icon
To Next Page IconTo Next Page
To Next Page IconTo Next Page
To Previous Page IconTo Previous Page
To Previous Page IconTo Previous Page
Loading...
DECK
2
PLAYBACK
HEAD
cnsao1
|enrao,
|
MAIN
PWB-
AI
IC401
PB
AMP.
DECK
2
RECORD/PLAYBACK
HEAD
CNP402
ERASE
HEAD
DECK
2
ocene
$8ESh
DECK2
MUTING
M40!
MOTOR
sws03
DECK!
MoroR
sw904
DECK!
WUTING
MOMOOO@O
3
c43r
10K
3.3/S0v
2SC2001
L
REC
BIAS
Osc.
sew)
Lp
|
—-—-1
BEAT
Tt
CANCEL
OTCI4YS
DECK
1/DECK
2
SELECTOR
e
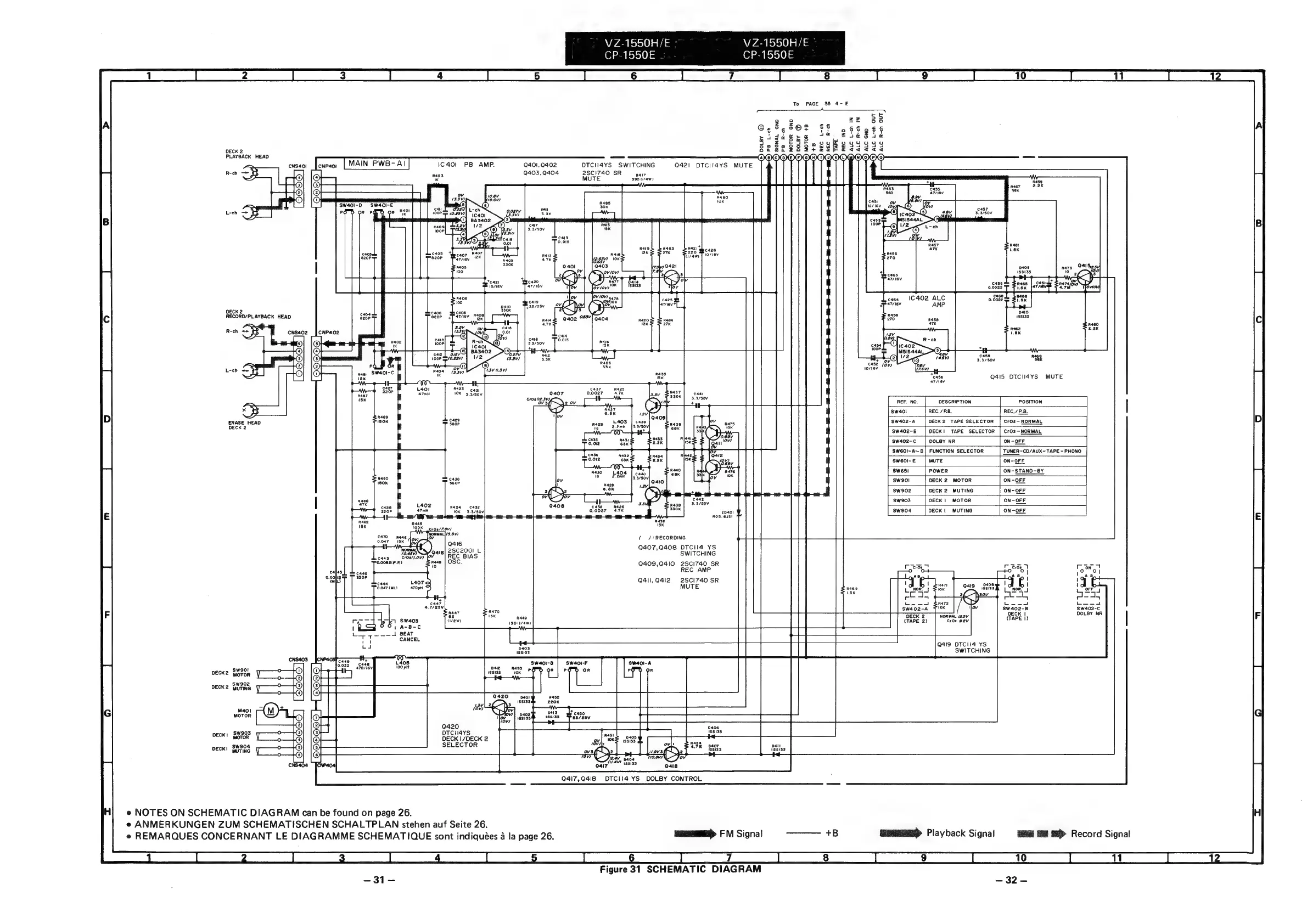
NOTES
ON
SCHEMATIC
DIAGRAM
can
be
found
on
page
26.
e
ANMERKUNGEN
ZUM
SCHEMATISCHEN
SCHALTPLAN
stehen
auf
Seite
26.
e
REMARQUES
CONCERNANT
LE
DIAGRAMME
SCHEMATIQUE
sont
indiquées
a
la
page
26.
31
VZ-1550H/E
CP-1550E
VZ-1550H/E
CP-1550E
Dotsy
@
OTCH4YS
SWITCHING
Q421
DTCII4YS
MUTE
2SC1740
SR
Rai?
MUTE
390
(1/4W?
:
ai
Dy
=
(@)
PB
L-ch
(©)
SIGNAL
GNO
Q401,Q402
Q403,Q404
p
©)
cae
3.3/50V
.
a
al
I
ait
|
Ae
4
(
.69V
eo
aheiee
&
a,
c4az
3.3/50V
c438_RAZG
0.0027
4.7K
epael
ROS.
USI
R436
15K
(7?
RECORDING
Q407,Q408
DTCII4
YS
SWITCHING
Q409,Q410
2SCI740
SR
REC
AMP
Q411,Q412
2SCI740
SR
MUTE
R449
ISOUI74W)
ov3f)
OW
Tiesv
pave
10.BV\
ov
AULA)
Wasi
SF,
Q4is
Q417,Q418
DTCII4
YS
DOLBY
CONTROL
>
FM
Signal
Figure
31
SCHEMATIC
DIAGRAM
R468
o_o
8h
C452
oy)
10s16V
Q415
DICII4YS
a7/ev
L
REF.
NO.
DESCRIPTION
POSITION
sw4ol
REC./PB,
REC./P.B.
Sw402-A
DECK
2
TAPE
SELECTOR
CrO2-
NORMAL
Sw402-B
DECK!
TAPE
SELECTOR
|
CrOz2—-NORMAL
sw402-C
DOLBY
NR
ON-OFF.
SW6OI-A~D|
FUNCTION
SELECTOR
TUNER~CD/AUX
-
TAPE
-
PHONO
Sw6ol-E
MUTE
ON-OFF
SWw6si
POWER
ON-
STAND-BY
sw9ol
DECK
2
MOTOR
{
ON
-OFF
sw902
DECK
2
MUTING
ON-OFF
sw903
DECK
|
MOTOR
ON-OFF
sw904
DECK
|
MUTING
ON-OFF
!
!
Savi
408
ic
NOR.
|
wK
Qala
ISSi33
elie
|
ee
SW402-A
DOLBY
NR
Q419
DTCII4
YS
SWITCHING
em)
Playback
Signal
9
©
Record
Signal
—32—

Related product manuals