EasyManua.ls Logo

Sime Open.zip 25 BF TS - Page 11

Sime Open.zip 25 BF TS
Print Icon
To Next Page IconTo Next Page
To Next Page IconTo Next Page
To Previous Page IconTo Previous Page
To Previous Page IconTo Previous Page
Loading...
9
CN5 CN6
CN3
CN2
CN7 CN4
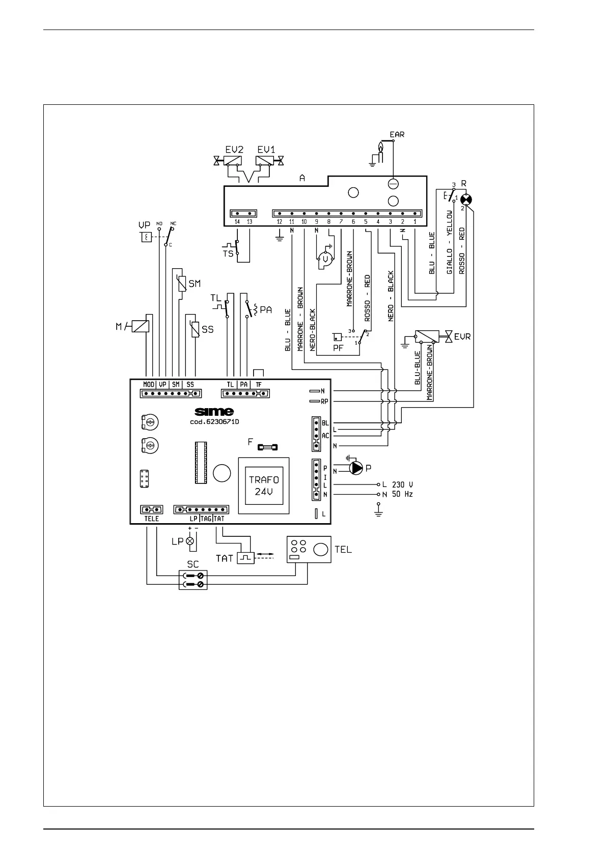
2.8.2 Schema elettrico
LEGENDA
L Linea
N Neutro
M Modulatore
VP Valvola pressostatica
SM Sonda riscaldamento (azzurro)
SS Sonda sanitario (rosso)
TL Termostato limite 85°C
PA Pressostato acqua
A Apparecchiatura elettronica
EV1 Elettrovalvola 1°
EV2 Elettrovalvola 2°
EAR Elettrodo accensione/rivelazione
TS Termostato sicurezza 100°C
R Pulsante sblocco apparecchiatura
V Ventilatore
PF Pressostato fumi
PF1 Fusibile (F 2A)
P Circolatore
TEL Comando remoto
SC Collegamento comando remoto
TAT Termoattuatore
LP Lampada spia insuficiente
pressione acqua
EVR Elettrovalvola caricamento impianto
CODICI RICAMBI CONNETTORI:
CN2 cod. 6278687
CN3 cod. 6241414
CN4 cod. 6260940
CN5 cod. 6278685
CN6 cod. 6278686
CN7 cod. 6260969
Fig. 10

Table of Contents

Related product manuals