EasyManua.ls Logo

Sirman PPJ 10 SC - Electrical Diagrams

Sirman PPJ 10 SC
17 pages
Print Icon
To Next Page IconTo Next Page
To Next Page IconTo Next Page
To Previous Page IconTo Previous Page
To Previous Page IconTo Previous Page
Loading...
11
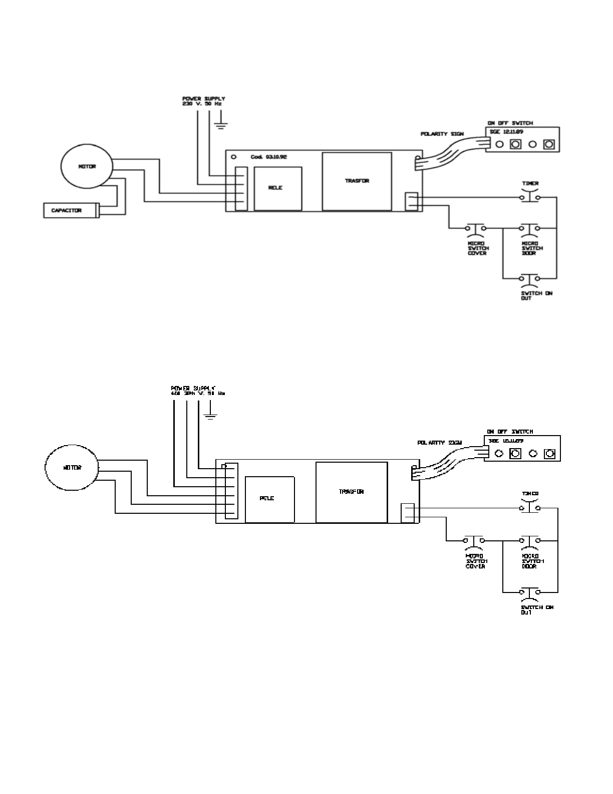
4.3 - ELECTRICAL DIAGRAMS
4.3.1 - Diagram of the electrical system single-phase
FIG.6
FIG.7
4.3.2 - Diagram of electrical system three-phase