EasyManua.ls Logo

Smithco SweepStar 48 - Wiring Diagram Parts List

Smithco SweepStar 48
58 pages
Print Icon
To Next Page IconTo Next Page
To Next Page IconTo Next Page
To Previous Page IconTo Previous Page
To Previous Page IconTo Previous Page
Loading...
14
Diagrams
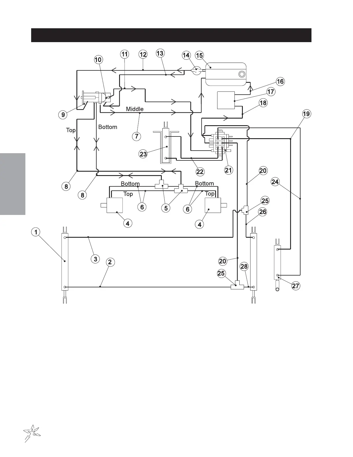
HYDRAULIC DIAGRAM
(HIGH LIFT)
76-023 3-Bank Hydraulic Valve
Relief Valve set at 2000 PSI(137.93 Bar)
76-322 Hydrostat Pump
Displacement Variable to .913 in
3
/R(15 cc
3
/R)
14.23 GPM(53.85LPM) at 3600 RPM
Max Operating Speed 3600 RPM
Rated Pressure 3000 PSI(206.8 Bar)
Max Pressure 4500 PSI(310 Bar)
Max Inlet Vacuum 5 in Hg(.17 Bar)
Max Inlet Temperature 220°F(104°C)
Max Allowable Case Pressure 25 PSI(1.72 Bar)
76-323 Gear Pump
Displacement .366 in
3
/R(6 cm
3
/R) 5.7GPM(21.6 lPM)

Related product manuals