EasyManua.ls Logo

Sony TA-2000F - Block Diagram

Sony TA-2000F
51 pages
Print Icon
To Next Page IconTo Next Page
To Next Page IconTo Next Page
To Previous Page IconTo Previous Page
To Previous Page IconTo Previous Page
Loading...
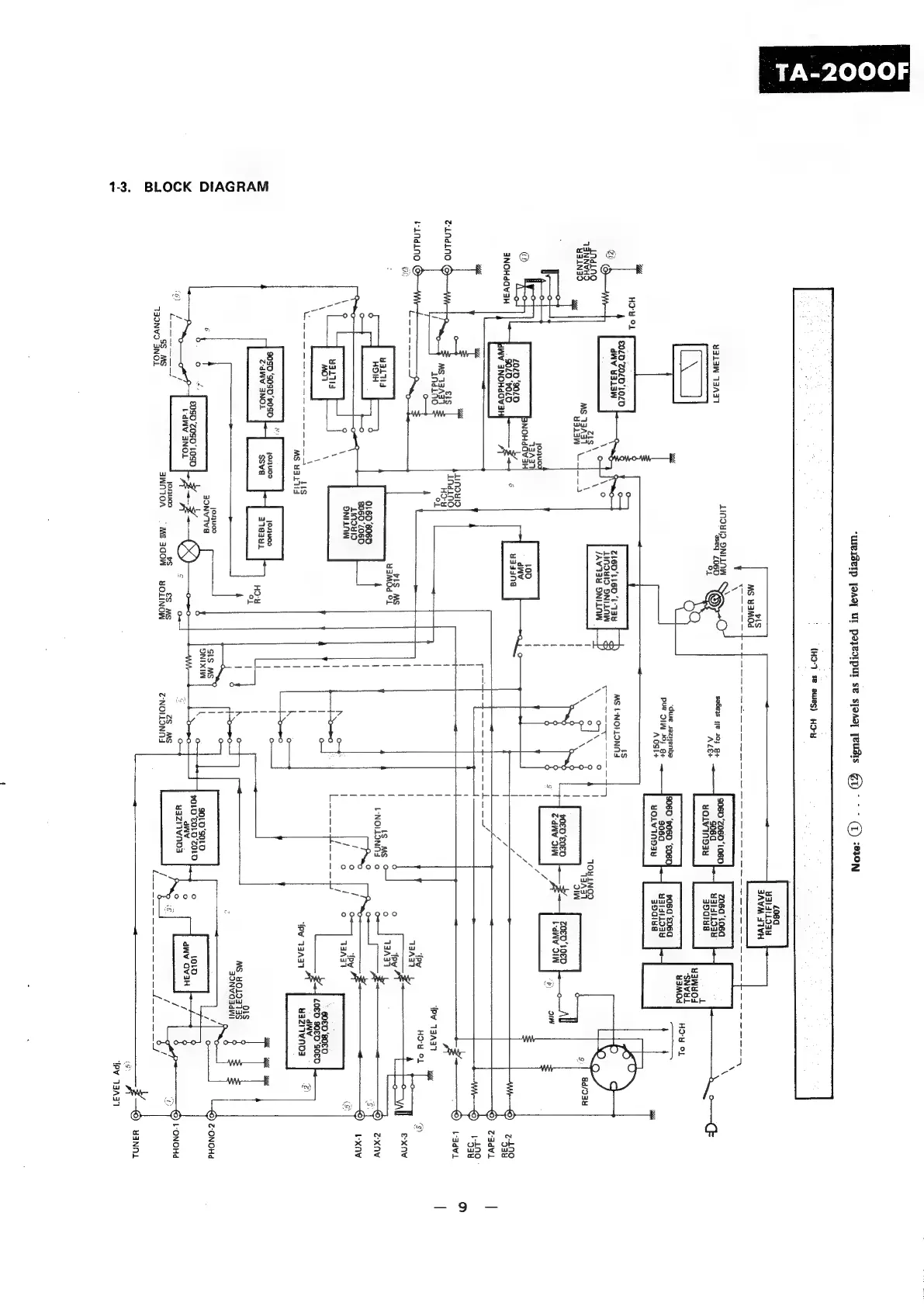
BLOCK
DIAGRAM
1-3.
“WRISCIP
[OAS]
Ul
payeorpur
SB
s]oAs]
[EUIS
€D
oes
@)
7010
({HO-7
SB
ewes)
HO-H
2060
¥31dtL934
3AVM
F1VH
ALINDYID
ONILOW
.
¥y313W
13A31
pa)
2060
~
sabers
1/8
4
gt
SO06D
neo
tosD|
zosa
1960
-
wolvINDay
30qIua
o—(F
“dwe
saziyenbe
o60’E06a
Pue
DI
20)
gt
(4
8t
walsiloay
yOLVINSAY
a9gi¥a
Kh
—=t-
£0£0'Z0£0'10£0
1s
@h
dWv
Y313W
Z16D’LLGD
‘4-138
MS
L-NOILONNA
“@
LINDYID
ONILAW
Se
a
INdino
7AW138
ONLLAW
\
o\
°
TVaNNVH
\
j
\
of
\
9
OY¥LNOD
YAN
eas
3
|
\Y
ow
\
6
aA)
g|
94/034
;
dh
id
3IW
.
'
pOED'E0E0
Z0ED’L0ED
7
|
{
"
o>
|
Z-dNV
SI
baw
IW
[7
i
1
\
g
2
|
y
’)
ou
iy
|
/
j
LoD
|
/
®
aN
aj
o
|
x
4
L
7
©)
@-adVL
Y
|
.
©)
'939
Lunoulg
>)
Z-Lndlno
©
findino
Se
=
z
—©)
adv.
OL
|
jj
rr
|
|
py
13431
bindino
©
|
HOW
OL
<7)
ae:
;
e-xnv
MS
|
6
MM
oO
yal
uaMOd
St
|
}
4
Is
Mg
0
HOIH
'
\
L-NOLLONAS
o
zxnv
sien
!
LINDYISD
|
xnav
=a)
ONILAW
'
A
yal
(I
Cee]
xem
2001]
TC
ace
\
ch
eOED'B0ED
\
{
L080
90£0'S0£0
=o
=-------+
us
|
azn
MS
H3LUd
|
uazrivnoa
|
9050
‘S090
"050
jonuoa
@dWy
3NOL
ssva
379341
Hou
\
oL
I
!
Pa
g
4
04309
0
SLS
MS
©)
Z-ONOHd
Raceoe|
ee
Nias
010'9010
Old
)
any
Seon
#-
z#-
EG
e
wazivnn3
(6
g
oO
$
of
‘uals
es
Pears
bone
©)
-ONOHd
aaonvo"Snes
3WM10A
=
MS
AGON-—sNOLINOW
Z-NONONNA

Related product manuals