EasyManua.ls Logo

SpacePak ESP-J - Page 22

SpacePak ESP-J
52 pages
Print Icon
To Next Page IconTo Next Page
To Next Page IconTo Next Page
To Previous Page IconTo Previous Page
To Previous Page IconTo Previous Page
Loading...
22
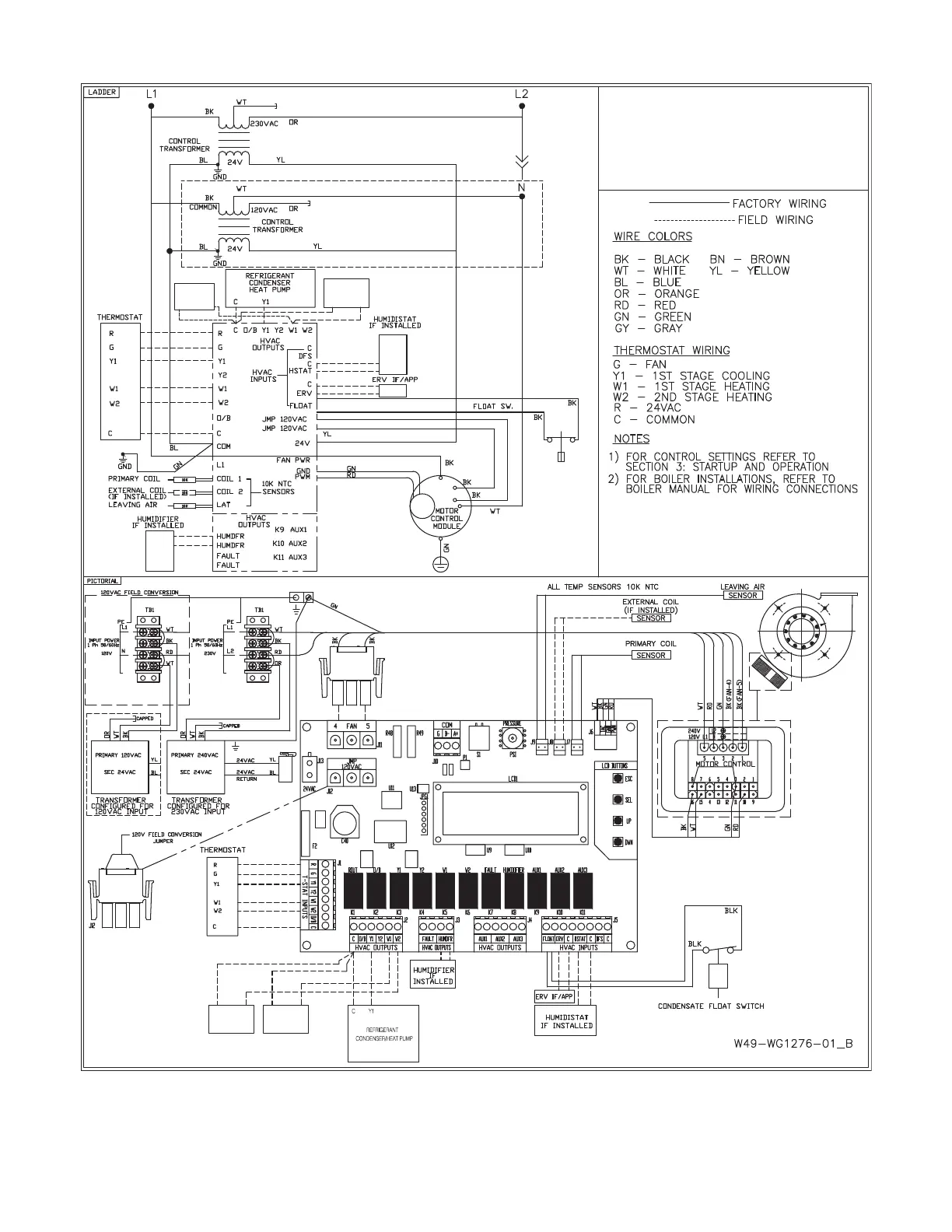
ESP 120V/230V SINGLE STAGE
REFRIGERANT
CONDENSER WITH
HW COIL/BOILER OR
ELECTRIC HEAT
TT
W1
BOILER/PUMP
C
CONTROL
W2
ELECTRIC
C
HEAT
LAT
COIL2
COIL1
TEMPERATURE
W2
ELECTRIC
C
HEAT
TT
C
BOILER/PUMP
CONTROL
W1
FIGURE 2.35: SINGLE STAGE AIR CONDITIONING WITH HW COIL WIRING DIAGRAM