EasyManua.ls Logo

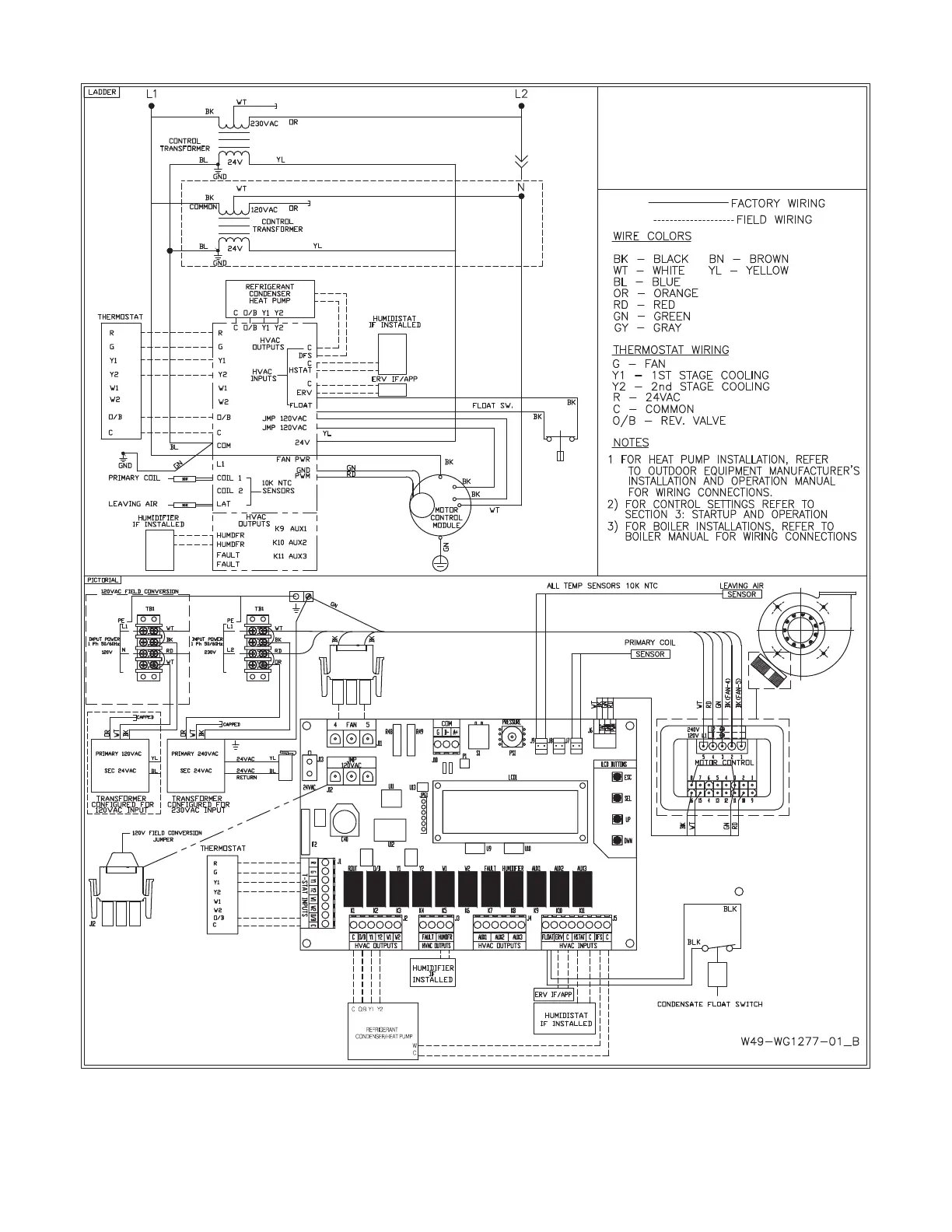
SpacePak ESP-J - Figure 2.36: Two Stage Heat Pump;AC Wiring Diagram

SpacePak ESP-J
52 pages
Print Icon
To Next Page IconTo Next Page
To Next Page IconTo Next Page
To Previous Page IconTo Previous Page
To Previous Page IconTo Previous Page
Loading...
23
ESP 120V/230V
TWO STAGE
HEAT PUMP
REFRIGERANT CONDENSER
TEMPERATURE
LAT
COIL2
COIL1
FIGURE 2.36: TWO STAGE HEAT PUMP/AC WIRING DIAGRAM