EasyManua.ls Logo

Stulz Explorer WPA - Page 32

Stulz Explorer WPA
78 pages
Print Icon
To Next Page IconTo Next Page
To Next Page IconTo Next Page
To Previous Page IconTo Previous Page
To Previous Page IconTo Previous Page
Loading...
32 EN/06.2016/i01 © STULZ S.p.A. – all rights reserved
WPA EXPLORER ORIGINAL INSTRUCTIONS
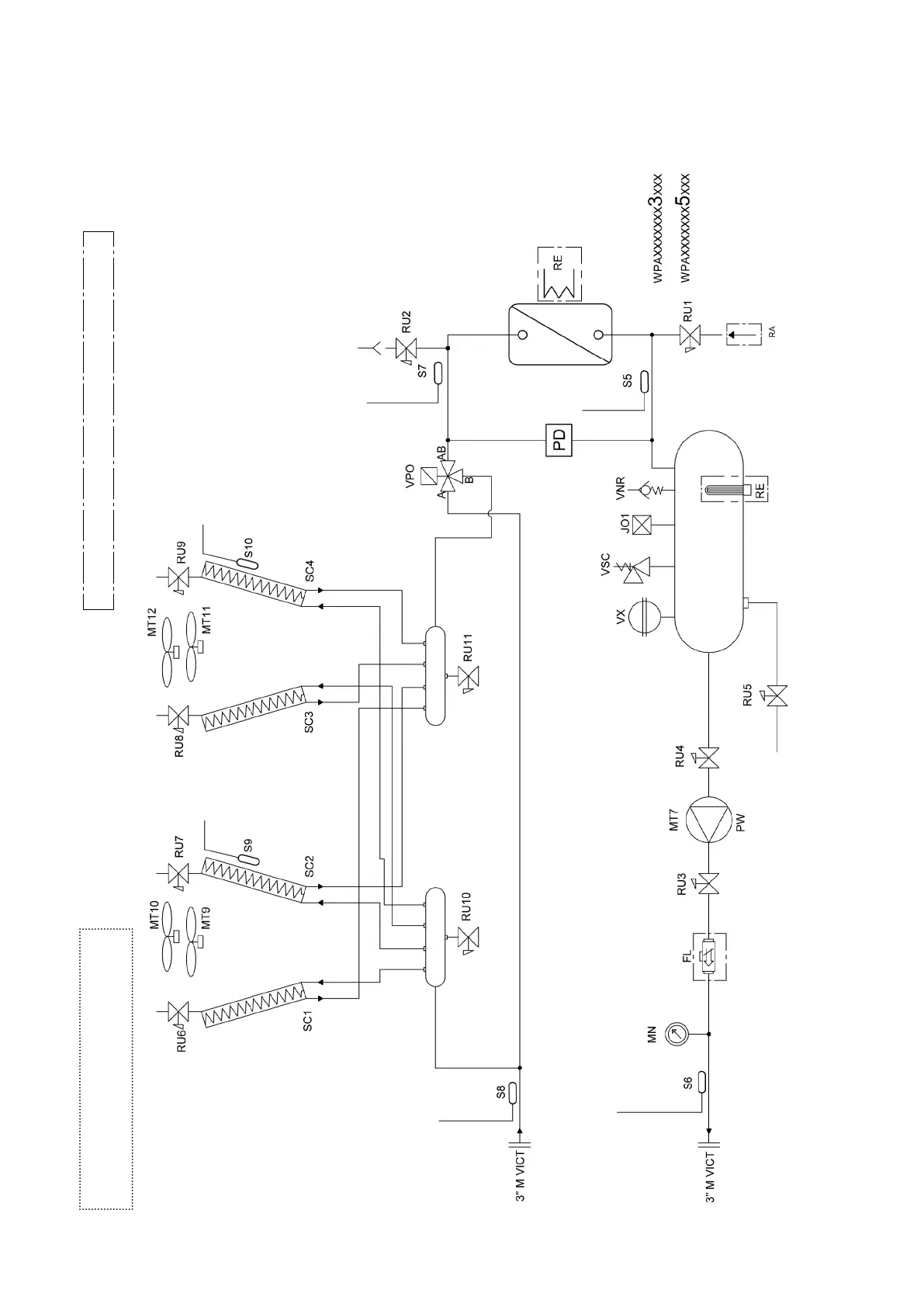
Free Cooling - two V-modules (WPA 060-070)
FL, RA, RE on the storage tank available as options.
The WPA 160 - 180 - 200 models
were only available in configuration 1
Standard circuit diagram. Check MANUAL PART IIa for any changes.

Table of Contents

Related product manuals