EasyManua.ls Logo

Super Hot SG-135-E - Page 38

Super Hot SG-135-E
44 pages
Print Icon
To Next Page IconTo Next Page
To Next Page IconTo Next Page
To Previous Page IconTo Previous Page
To Previous Page IconTo Previous Page
Loading...
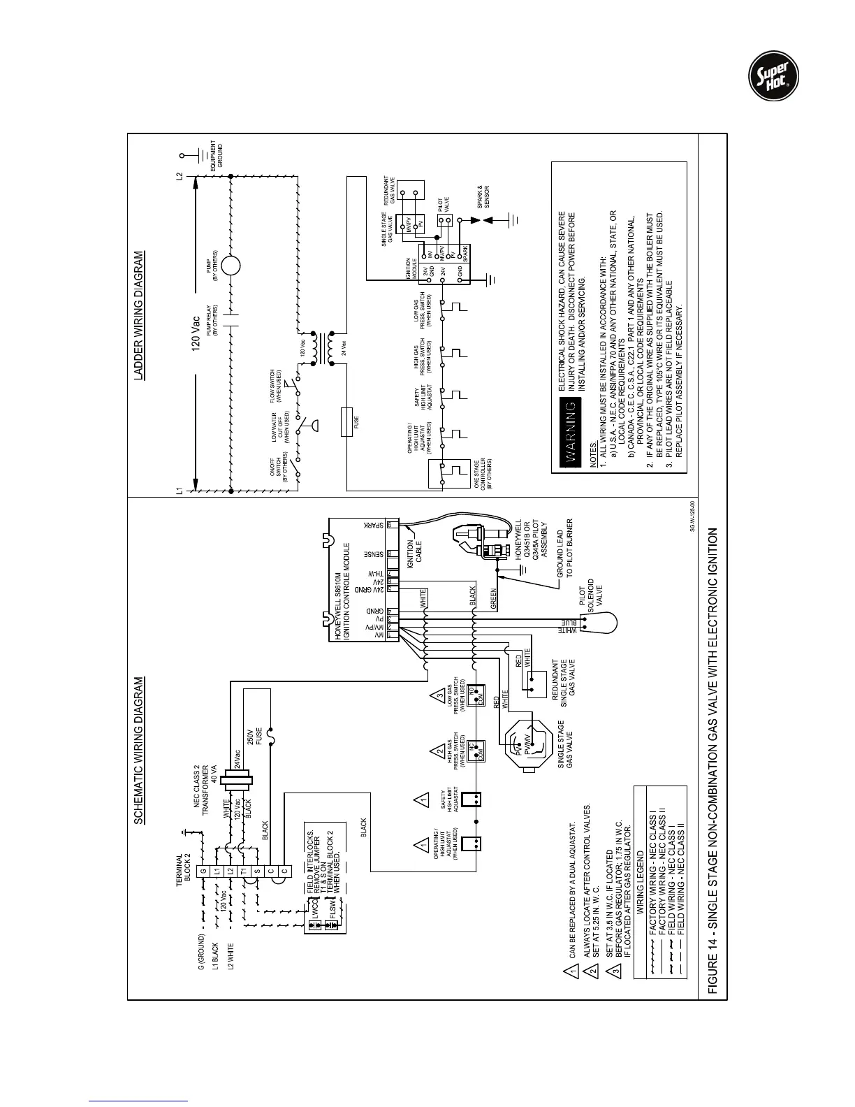
SG Series Boilers – Installation and Service Manual
38

Related product manuals