EasyManua.ls Logo

Sylvania 6620LCT A - Page 22

Sylvania 6620LCT A
53 pages
Print Icon
To Next Page IconTo Next Page
To Next Page IconTo Next Page
To Previous Page IconTo Previous Page
To Previous Page IconTo Previous Page
Loading...
7-3
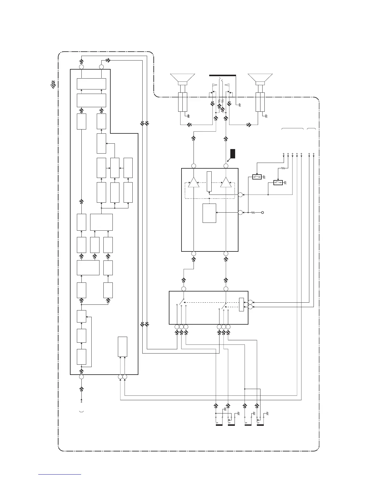
Audio Block Diagram
L3219BLA
MAIN CBA
AUDIO SIGNAL
AUDIO-MUTE
VOLUME
TO SYSTEM
CONTROL BLOCK
DIAGRAM
INPUT-0(INV)
INPUT-1(INV)
SCL
SDA
IC852 (INPUT SELECT)
SW CTL
3
11
15
12
4
1
9 10
STEREO
FILTER
75uS
DE-EMPH
dBX
DE-EMPH
L+R
FILTER
WIDE BAND
FILTER
WIDE BAND
RMS DET
WIDE BAND
EXPAND
SPECTRAL
EXPAND
SPECTRAL
RMS DET
SPECTRAL
FILTER
OFFSET
CANCEL
L-CH
R-CH
MATRIX AGC
OFFSET
CANCEL
L-R
FILTER
(L-R)/SAP
SW
SAP
FILTER
I2C
DECORDER
SAP
DEMOD
SAP OUT
FILTER
29
30
TO
IF/VIDEO BLOCK
DIAGRAM
TUNER
TUNER
(L-CH)
(R-CH)
21
27
24
IC851 (MTS/SAP AUDIO SIGNAL PROCESS)
AUDIO1(L)
-IN
JK704
SIF
JK705
AUDIO1(R)
-IN
JK709
AUDIO2(L)
-IN
JK710
AUDIO2(R)
-IN
OFFSET
CANCEL
14
IC801 (AUDIO AMP)
7
VOLUME
11
AMP
AMP
MUTE
/STANDBY
CONTROL
6
1
(R-CH)
(L-CH)
2
Q802
Q803
JK801
HEADPHONE
JACK
SP801
SPEAKER
R-CH
CN801
SP-R 1
GND 2
SP802
SPEAKER
L-CH
CN802
CLN802
CLN801
SP-L 1
GND 2
+5V
TO IF/VIDEO
BLOCK DIAGRAM
13
2
WF6
AUDIO1
AUDIO2
AUDIO1
AUDIO2
SIF/BB
SW
INPUT
VCA
SIF
DEMOD
P-ON-H

Related product manuals