EasyManua.ls Logo

Symphonic SC724FDF - Page 39

Symphonic SC724FDF
89 pages
Print Icon
To Next Page IconTo Next Page
To Next Page IconTo Next Page
To Previous Page IconTo Previous Page
To Previous Page IconTo Previous Page
Loading...
1-10-7
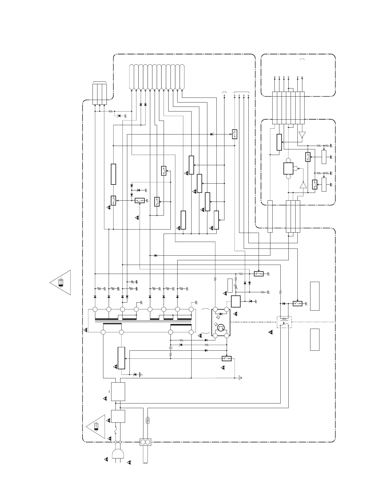
Power Supply Block Diagram
T2127BLP
LINE
FILTER
BRIDGE
RECTIFIER
T1601
IC1601
ERROR
VOLTAGE DET
W1601
F1601
4A/125V
L1601
D1603 D1606
DEGAUSSING
COIL
CN1601
DG1601
PS1601
HOT
COLD
SUB CBA
MAIN CBA
SWITCHING
Q1601
Q1604
Q1605
Q1683
Q1606 Q1609
Q1607
Q1613
Q1614
Q1688
Q1681
Q1221
Q1602
VR1601
+B ADJ
Q2610,Q2611
CN1
CN2502
CN2503
CN1602
CN1301
P-DOWN
DVD-MAIN-POWER
P-ON-H
Q2612
Q2616
Q2617
Q2615
SW+5V
TO CRT/H.V.
BLOCK DIAGRAM
CN2502
CN1602
+33V
1
23
4
10
11
17
12
15
16
14
139
8
6
3
FEED
BACK
1+B
2+B
8 +26V
M+12V
TIMER+5V
AL+5V
P-ON+12V
P-ON+8V
P-ON+9V
P-ON+5V(5)
P-ON+5V(2)
P-ON+5V(3)
P-ON+5V(1)
+5.7V REG.
SW +5V
SW +5V
SW +5V
IC2602
IC3604
IC3603
+1.2V
REG.
1 2
4
SW CTL SW CTL
TO SYSTEM
CONTROL/SERVO
BLOCK DIAGRAM
77
DVD-MAIN-POWER
17 17EV+4V
18 18EV+4V
11AL+9V
11EV+1.2V
22EV+1.2V
66EV+9V
55DVD-ON+5V
44DVD-ON+3.3V
33EV+3.3V
99POWCON
DVD MAIN CBA UNIT
EV+9V
DVD-ON+5V
DVD-ON+3.3V
EV+1.2V
EV+3.3V
PWRCON
4A 125V
Q1682
SW +5V
P-ON+5V(4)
IC1682
+5V REG.
+5.7V-CTRL TO TV PROCESS
BLOCK DIAGRAM
CN1A
RL1601
Q1603
DG-ON-H
TO DVD SYSTEM
CONTROL / SERVO
BLOCK DIAGRAM
<DVD SECTION>
CAUTION !
Fixed voltage (or Auto voltage selectable) power supply circuit is used in this unit.
If Main Fuse (F1601) is blown , check to see that all components in the power supply
circuit are not defective before you connect the AC plug to the AC power supply.
Otherwise it may cause some components in the power supply circuit to fail.
For continued protection against risk of fire,
replace only with same type 4 A, 125V fuse.
CAUTION ! :
ATTENTION : Utiliser un fusible de rechange de même type de 4A, 125V.
4A 125V
NOTE:
The voltage for parts in hot circuit is measured using
hot GND as a common terminal.

Related product manuals