EasyManua.ls Logo

SystemAir PAW-250W5APAC

SystemAir PAW-250W5APAC
44 pages
To Next Page IconTo Next Page
To Next Page IconTo Next Page
To Previous Page IconTo Previous Page
To Previous Page IconTo Previous Page
Loading...
15
English
4 - Installation
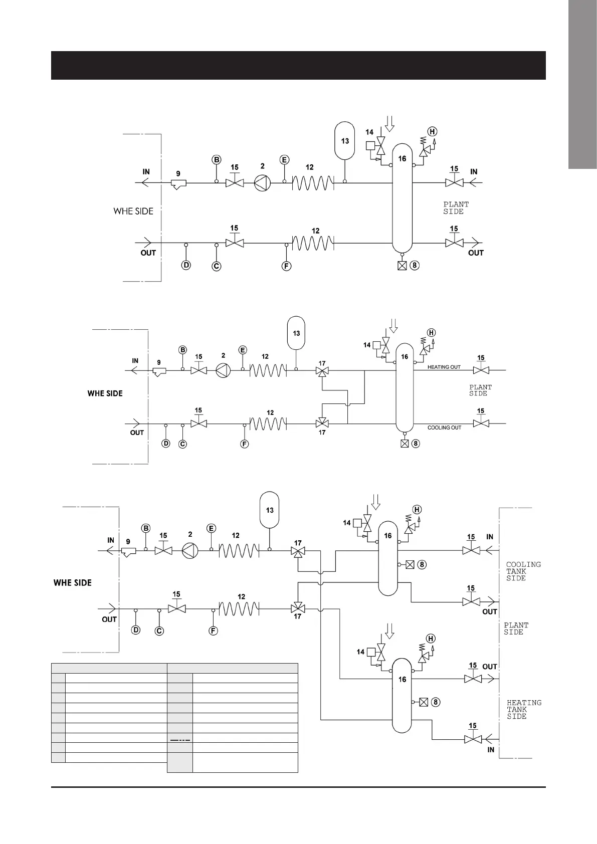
Water circuit - Basic configuration
Water circuit - One tank-3 way valve configuration
Water circuit - Two tanks-3 way valve configuration
COMPONENTS
2 External pump
8 Vent valve
9 Water filter (supplied with WHE)
12 Flexible pipes
13 Expansion vessel
14 Automatic water charging valve
15 Globe valve
16 Water buffer tank
17 3 way valve
SAFETY/CONTROL DEVICES
B Inlet water temperature sensor
C Outlet water temperature sensor
D Flow switch (supplied with WHE)
E Inlet water pressure probe
F Outlet water pressure probe
H Water safet valve
Unit side
o Probes
Pressure pipe connection
with shrader valve

Related product manuals