EasyManua.ls Logo

TDE MACNO BDF DIGITAL OPDE SD 22 - Page 24

TDE MACNO BDF DIGITAL OPDE SD 22
57 pages
Print Icon
To Next Page IconTo Next Page
To Next Page IconTo Next Page
To Previous Page IconTo Previous Page
To Previous Page IconTo Previous Page
Loading...
22
MP01200E00 V_1.0
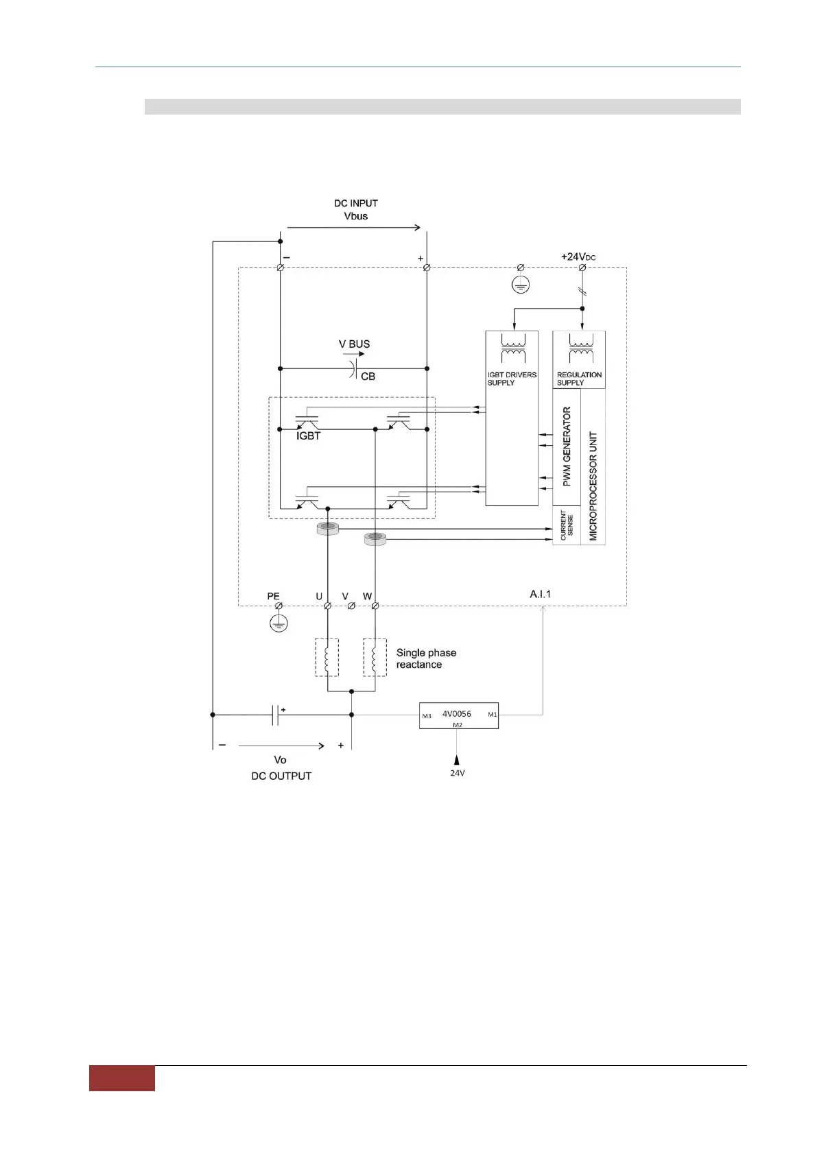
7.2.1 Power side
The OPDE SD converter is a two legs DC/DC converter with four IGBT bridge, it is bidirectional and operates in two
quadrant mode. DC input power supply is the standard configuration.
Three phase AC input power supply can be required as an option, in this case the unit become an AC/DC converter
with diode input bridge and unidirectional operation mode. The power stage is shown in the following figure.
FIG. 9 Power stage with DC input (standard)

Related product manuals