EasyManua.ls Logo

Toro 72980 - Page 74

Toro 72980
76 pages
Print Icon
To Next Page IconTo Next Page
To Next Page IconTo Next Page
To Previous Page IconTo Previous Page
To Previous Page IconTo Previous Page
Loading...
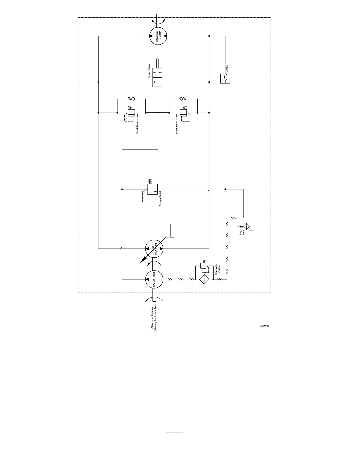
g008623
HydraulicSchematic(Rev.A)
74

Table of Contents

Related product manuals