EasyManua.ls Logo

Toshiba RAS-13NAV-E - Page 24

Toshiba RAS-13NAV-E
96 pages
Print Icon
To Next Page IconTo Next Page
To Next Page IconTo Next Page
To Previous Page IconTo Previous Page
To Previous Page IconTo Previous Page
Loading...
23
FILE NO. SVM-05027
Note :
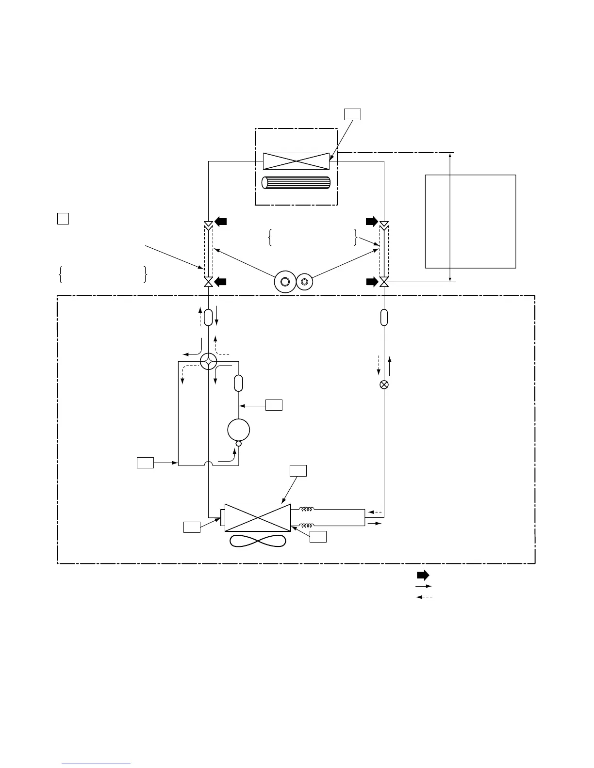
The maximum length of the pipe for this air conditioner is 15 m. The additional charging of refrigerant is
unnecessary because this air conditioner is designed with charge-less specification.
Deoxidized copper pipe
NOTE :
Gas leak check position
Refrigerant flow (Cooling)
Refrigerant flow (Heating)
INDOOR UNIT
T1
TO
Temp. measurement
Indoor heat
exchanger
Cross flow fan
Deoxidized copper pipe
Outer dia. : 6.35 mm
Thickness : 0.8 mm
Sectional shape
of heat insulator
Allowable height
difference : 10m
Allowable pipe length
Max. : 15 m
P
Pressure measurement
Gauge attaching port
Vacuum pump connecting port
Strainer
Pulse modulating
valve at liquid side
(SEV16RC3)
1.5 x 200
s
1.5 x 200
s
TD
4-way valve
(CHV-0213)
Compressor
DA130A1F-24F
TS
T2
Outdoor heat
exchanger
Split capillary
Temp. measurement
Propeller fan
Refrigerant amount : 0.95 kg
OUTDOOR UNIT
Muffler
Muffler
TE
Outer dia. : 12.7 mm
Thickness : 0.8 mm
RAS-16NKV-E / RAS-16NAV-E
RAS-16N
KV-A / RAS-16NAV-A

Table of Contents

Related product manuals