EasyManua.ls Logo

Trane Technologies VariTrane VCEF - Fan-Powered Unit (PSC Motor) Control Box Wiring

Default Icon
64 pages
Print Icon
To Next Page IconTo Next Page
To Next Page IconTo Next Page
To Previous Page IconTo Previous Page
To Previous Page IconTo Previous Page
Loading...
54
VAV-SVX08U-EN
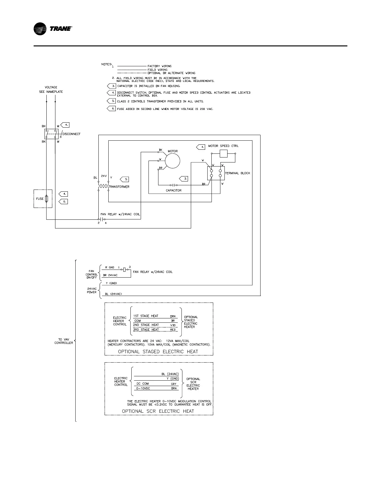
Figure 40. Fan-powered units with PSC motors
WWiirriinngg DDiiaaggrraammss

Related product manuals