EasyManua.ls Logo

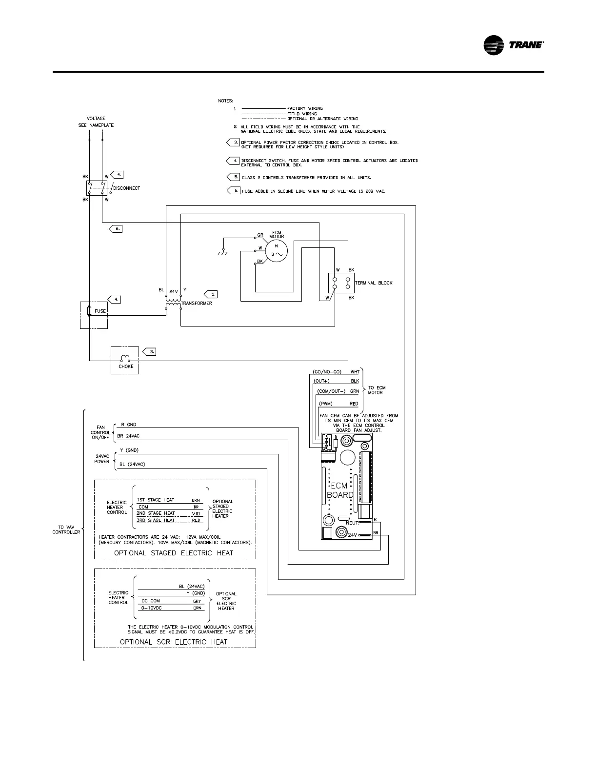
Trane Technologies VariTrane VCEF - Control Box Wiring (Continued); Fan-Powered Unit (ECM Motor) Control Box Wiring

Default Icon
64 pages
Print Icon
To Next Page IconTo Next Page
To Next Page IconTo Next Page
To Previous Page IconTo Previous Page
To Previous Page IconTo Previous Page
Loading...
VAV-SVX08U-EN
55
Figure 41. Fan-powered units with ECM motor
WWiirriinngg DDiiaaggrraammss

Related product manuals