EasyManua.ls Logo

Trane 5TTR4018A - Section 17. Wiring Diagrams

Trane 5TTR4018A
26 pages
Print Icon
To Next Page IconTo Next Page
To Next Page IconTo Next Page
To Previous Page IconTo Previous Page
To Previous Page IconTo Previous Page
Loading...
20 18-AC128D1-1B-EN
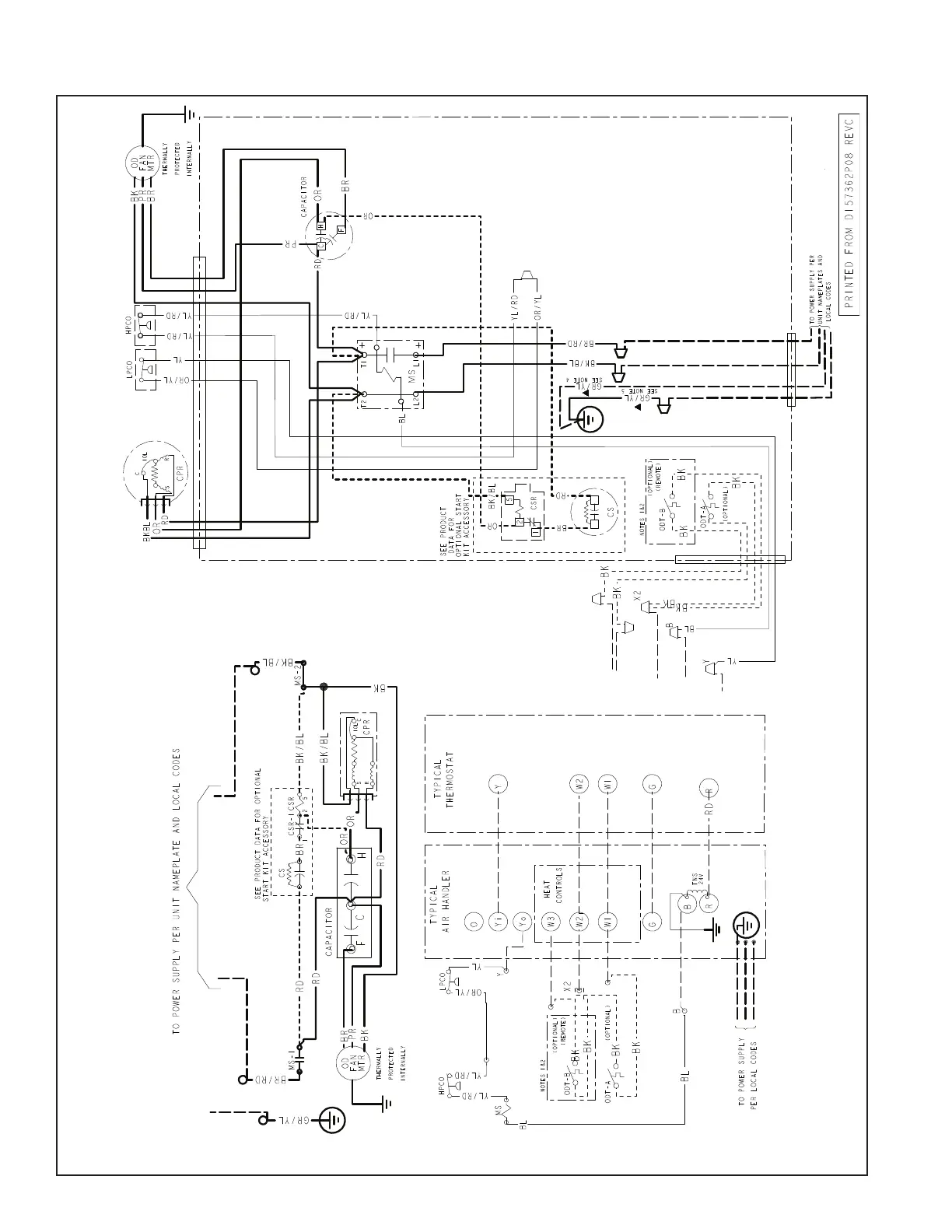
Section 17. Wiring Diagrams
018 - 048 Models

Related product manuals