EasyManua.ls Logo

Trane A5HP4 - Page 24

Trane A5HP4
30 pages
Print Icon
To Next Page IconTo Next Page
To Next Page IconTo Next Page
To Previous Page IconTo Previous Page
To Previous Page IconTo Previous Page
Loading...
24 88-A5HP4001-1A-EN
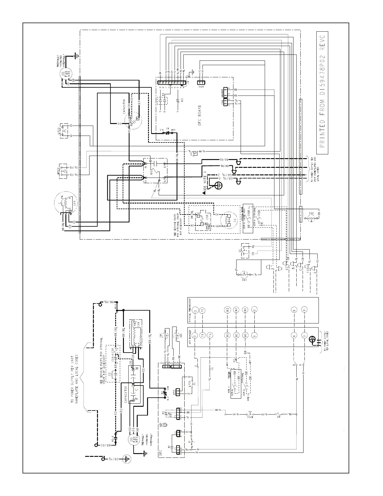
042A, 048A & 060A Models

Related product manuals