EasyManua.ls Logo

Trane TTA090A series - Typical Split System Cooling Diagram

Trane TTA090A series
32 pages
To Next Page IconTo Next Page
To Next Page IconTo Next Page
To Previous Page IconTo Previous Page
To Previous Page IconTo Previous Page
Loading...
TTA-SVX02C-EN
19
Installation
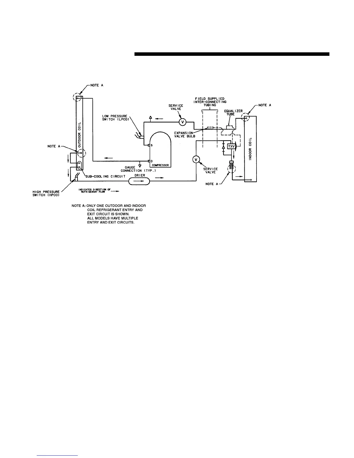
Figure 11 - Typical Split System Cooling

Related product manuals