EasyManua.ls Logo

TREND IQ422 - Page 8

TREND IQ422
12 pages
Print Icon
To Next Page IconTo Next Page
To Next Page IconTo Next Page
To Previous Page IconTo Previous Page
To Previous Page IconTo Previous Page
Loading...
8 IQ422, IQ4NC/00, IQ4NC/12 Controllers Installation Instructions - Mounting TG201264 Issue 12, 04-Feb-2020. Applies to v4.30.
IQ422, IQ4NC/00, IQ4NC/12 Installation Instructions - Mounting
12
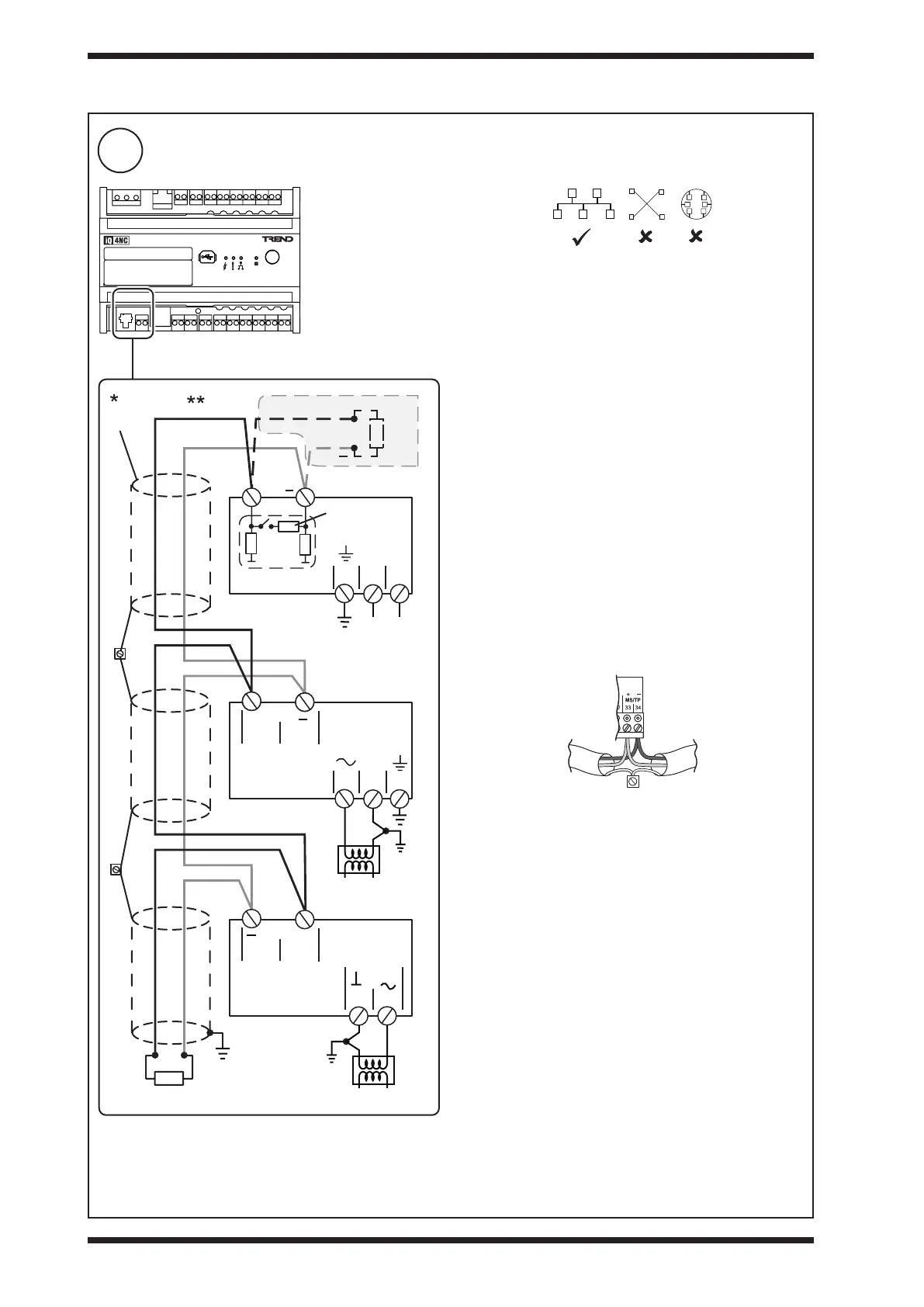
Connect MS/TP Trunk (if required - applicable to IQ4NC only)
3 INSTALLATION (continued)
Lay cable as bus topology (not loop or star).
Ensure correct polarity. Ensure maximum number of devices
described below is not exceeded.
Earthing: Connect all ground terminals and 24 Vac power
supply neutrals to the panel/enclosure ground. Ensure normal
safety earthing (grounding) practice.
Cable specication/Maximum length: Use tinned copper,
screened, twisted-pair cable with characteristic impedance
between 100 and 130 ohms. Distributed capacitance between
conductors shall be less than 100 pF per meter (30 pF per foot).
Distributed capacitance between conductors and screen shall
be less that 200 pF per meter (60 pF per foot). Foil or braided
screens are acceptable. The maximum recommended length
of an MS/TP segment is 1200 meters (4000 feet) with AWG
18 (0.82 mm
2
) conductor area) cable. There may be up to
3 repeaters between devices. The use of greater distances
and/or di󰀨erent wire gauges shall comply with the electrical
specications of EIA-485. Details of recommended cable are
given in the Trend TP Cable Data Sheet (TA200541).
*Screen Each MS/TP segment must have a single point
screen ground. Screen should be continuous. Do not ground
the MS/TP screen using a controller terminal. Ground screen
at one end and cut back at the other end. At connecting points,
tie the screen through a terminal.
Additional Terminal
**Terminators: The bus must be terminated at each end
with a resistor matched to the cable characteristic impedance
(i.e. ±1%, ¼ Watt, range 100 to 130 ohms). If the IQ4NC is at
one end of a 120 ohm cable, switch in its built-in terminator,
otherwise switch it out and t a resistor at that end of the cable;
the other end must be terminated with a matching resistor.
Maximum number of devices: There may be IQ4NC with
up to 64 IQeco’s or other manufacturers’ devices on the
MS/TP trunk. A separate limitation is that the MS/TP segment
supports up to 32 ‘unit’ loads. IQeco, IQ4NC and IQ3/BINC
present a ¼ BACnet ‘unit’ load; other manufacturers’ devices
may have di󰀨erent ‘unit’ loads.
Biassing The IQ4NC provides network biassing (470 ohms);
a maximum of two devices on the network can provide
network biassing.
Failure to comply with these practices will result
in signicant impairment of the communication
performance.
IQ4NC
120 ohms
(normally)
Ground screen
Cut back
screen
screen
120 ohms (normally)
+
82
83
0V
V+
120 ohms
Ensure correct
polarity
230 Vac
MS / TP
+
34 33
IQeco
/VAV/.. /39
24V
21
Ensure correct
polarity
24Vac
MS / TP
+
33 34
IQeco
/31, /35 /38
Ensure correct
polarity
24Vac
+
1 2 3
0V
1 2 3
N L
24 Vac
230 Vac
Either or
additional
terminal
additional
terminal

Related product manuals