EasyManua.ls Logo

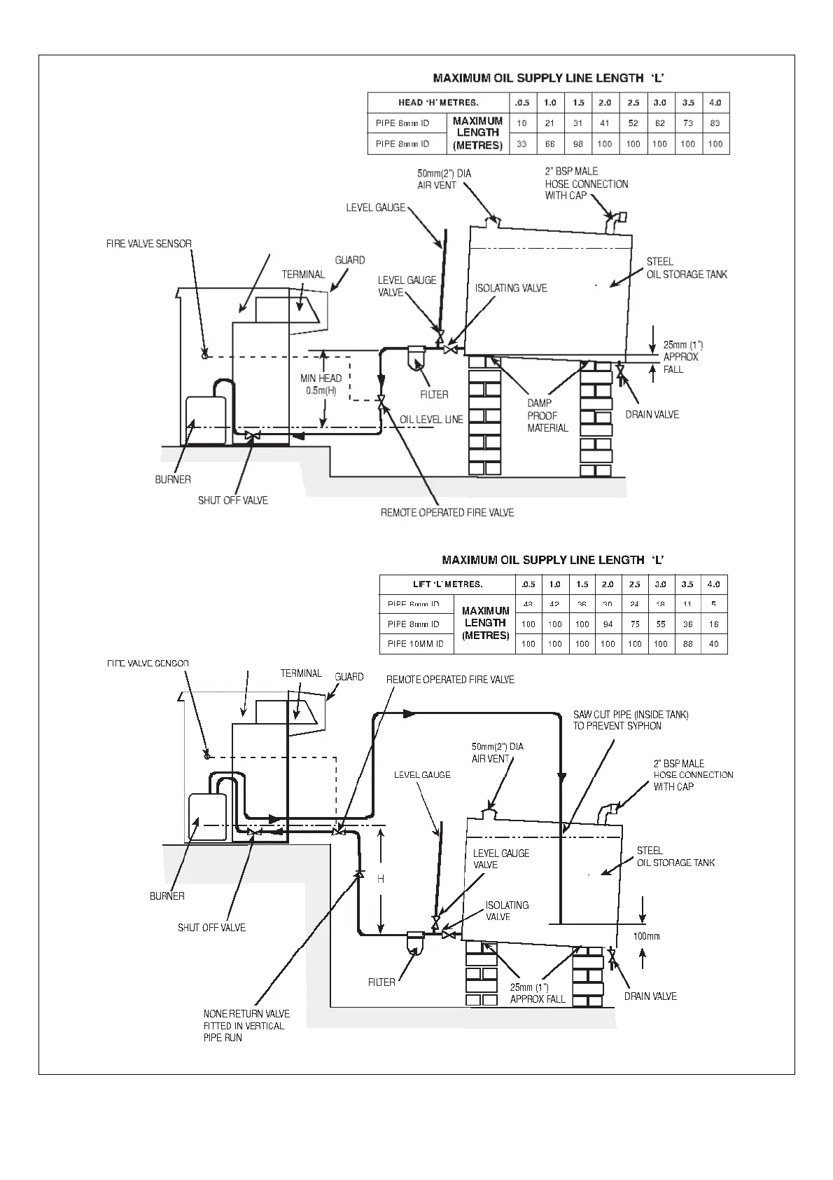
Trianco Contractor H.E. 50/90 EXTERNAL - OIL SUPPLY PIPING CONFIGURATIONS (Continued)

Trianco Contractor H.E. 50/90 EXTERNAL
24 pages
Print Icon
To Next Page IconTo Next Page
To Next Page IconTo Next Page
To Previous Page IconTo Previous Page
To Previous Page IconTo Previous Page
Loading...
15
FIG. 12 – SINGLE-PIPE OIL SUPPLY
BOILER
FIG. 13 – TWO-PIPE OIL SUPPLY
BOILER

Related product manuals