EasyManua.ls Logo

Trotec TTK 100 E - Page 17

Trotec TTK 100 E
20 pages
Print Icon
To Next Page IconTo Next Page
To Next Page IconTo Next Page
To Previous Page IconTo Previous Page
To Previous Page IconTo Previous Page
Loading...
EN 17
dehumidifier TTK 100 E
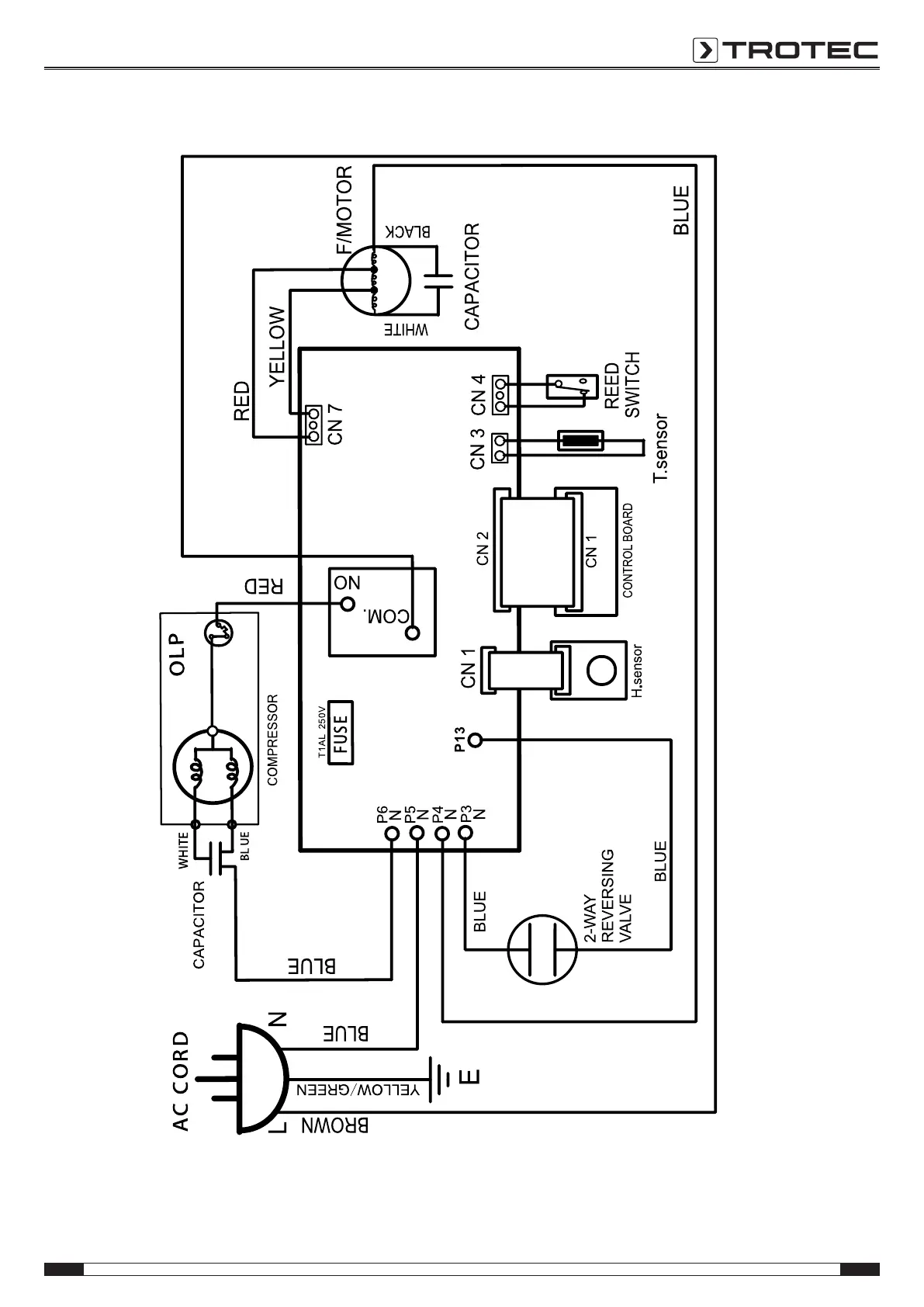
Wiring diagram

Related product manuals