EasyManua.ls Logo

Trotec TTK 25 E - Page 49

Trotec TTK 25 E
Print Icon
To Next Page IconTo Next Page
To Next Page IconTo Next Page
To Previous Page IconTo Previous Page
To Previous Page IconTo Previous Page
Loading...
IT Istruzioni per l'uso – Deumidificatore TTK 25 E D - 3
Dati tecnici
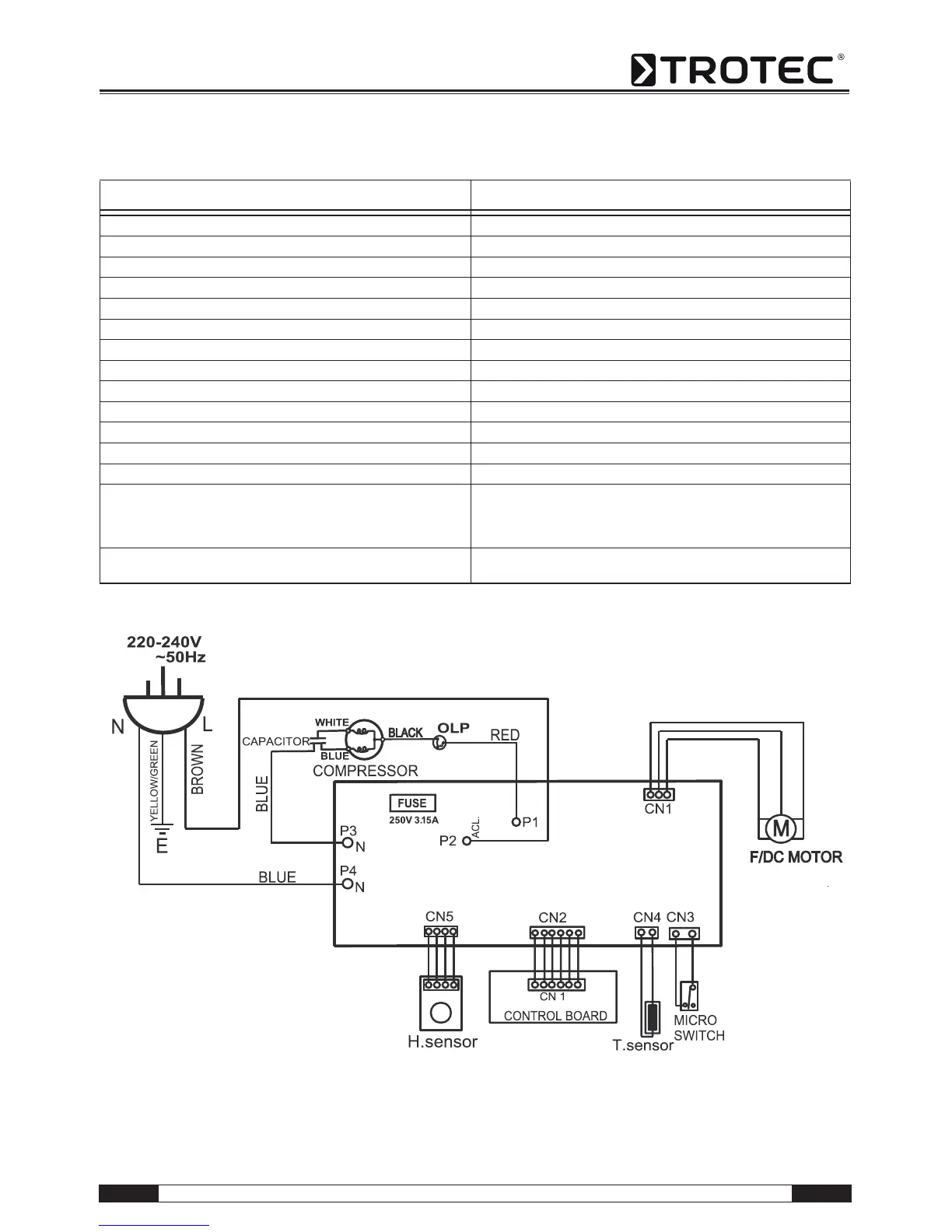
Schema elettrico
Parametro Valore
Modello TTK 25 E
Potenza del deumidificatore, max. 12 l / 24 h
Temperatura di esercizio 5-35 °C
Area di lavoro della relativa umidità dell'aria 30-100 %
Potenza dell'aria, max. 49,8 m³/h
Collegamento elettrico 230 V / 50 Hz
Potenza assorbita, max. 205 W
Sicurezza lato costruzione 10 A
Contenitore del condensato 1,9 l
Refrigerante R134a
Quantità refrigerante 110 g
Peso 8,5 kg
Misure (AxPxL) 386 x 230 x 230 mm
Distanza minima dalle pareti / dagli oggetti A: Sopra: 45 cm
B: Dietro: 45 cm
C: Lato: 45 cm
D: Davanti: 45 cm
Livello di pressione sonora LpA (1 m; in conformità con
DIN 45635-01-KL3)
43 dB(A)

Related product manuals