EasyManua.ls Logo

Trotec TTK 25 E - Page 79

Trotec TTK 25 E
Print Icon
To Next Page IconTo Next Page
To Next Page IconTo Next Page
To Previous Page IconTo Previous Page
To Previous Page IconTo Previous Page
Loading...
ES Manual de instrucciones - Deshumidificador TTK 25 E F - 3
Datos técnicos
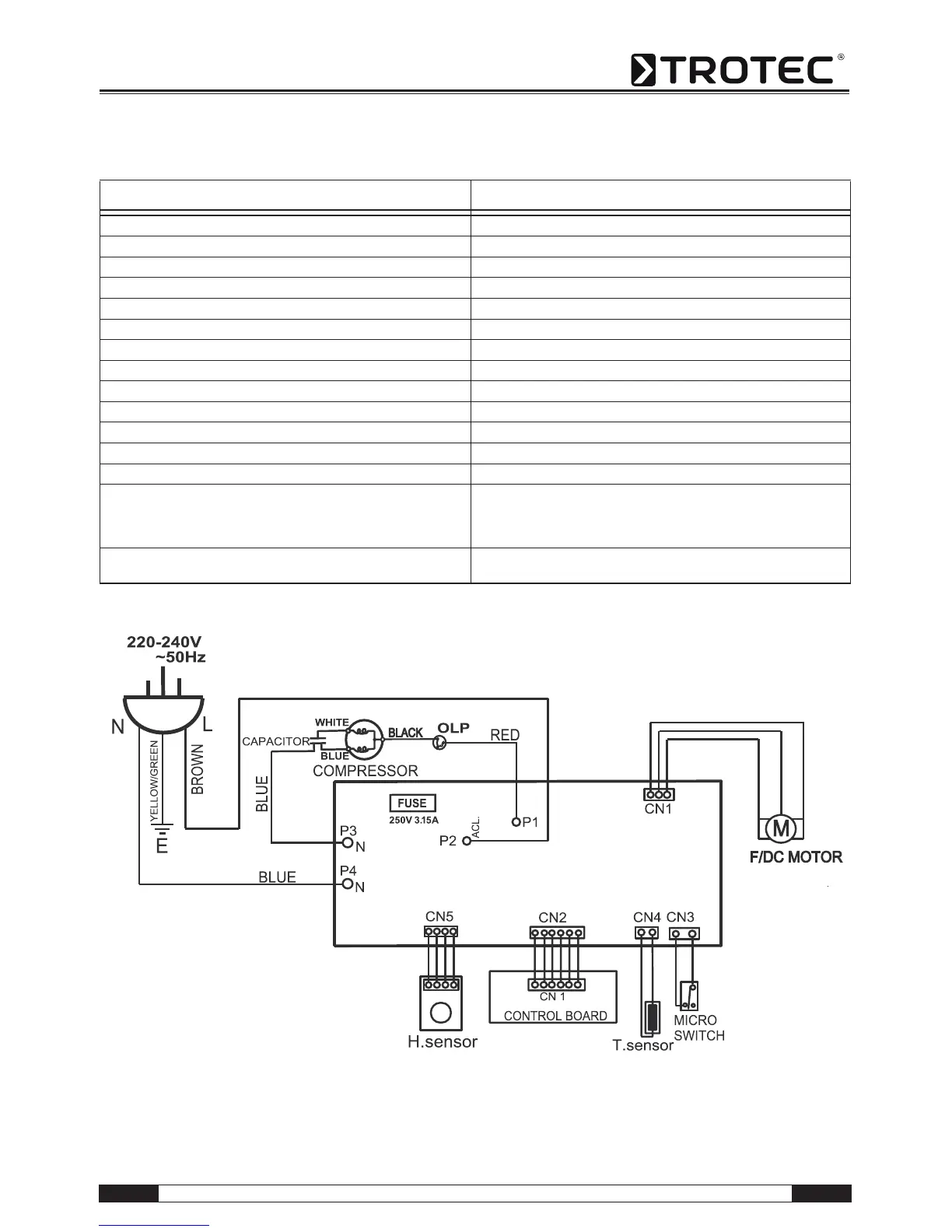
Esquema de conexiones
Parámetro Valor
Modelo TTK 25 E
Potencia deshumidificador, máx. 12 l / 24 h
Temperatura de trabajo 5-35 °C
Humedad relativa del aire zona de trabajo 30-100 %
Potencia aire, máx. 49,8 m³/h
Conexión eléctrica 230 V / 50 Hz
Consumo de potencia, máx. 205 W
Protección por parte cliente 10 A
Depósito de agua condensada 1,9 l
Refrigerante R134a
Cantidad de refrigerante 110 g
Peso 8,5 kg
Medidas (AxPxA) 386 x 230 x 230 mm
Separación mínima respecto a paredes u objetos A: Arriba: 45 cm
B: Atrás: 45 cm
C: Lado: 45 cm
D: Delante: 45 cm
Nivel de intensidad sonora LpA (1 m; conforme a
DIN 45635-01-KL3)
43 dB(A)

Related product manuals