EasyManua.ls Logo

Vetus BOW9512C - Simultaneous operation of two bow thrusters with one panel

Vetus BOW9512C
Print Icon
To Next Page IconTo Next Page
To Next Page IconTo Next Page
To Previous Page IconTo Previous Page
To Previous Page IconTo Previous Page
Loading...
68 020526.06
vetus® Operation manual and installation instructions bow thrusters BOW9512C and BOW9524C
7
12
12
7
5
A1
A2
D1
D2
k1
k2
4
5
A1
A2
D1
D2
k1
k2
4
(12 V
/ 24 V)
(12 V
/ 24 V)
1 2
85
86 30
87a87
85
86 30
87a87
1 2
1
2
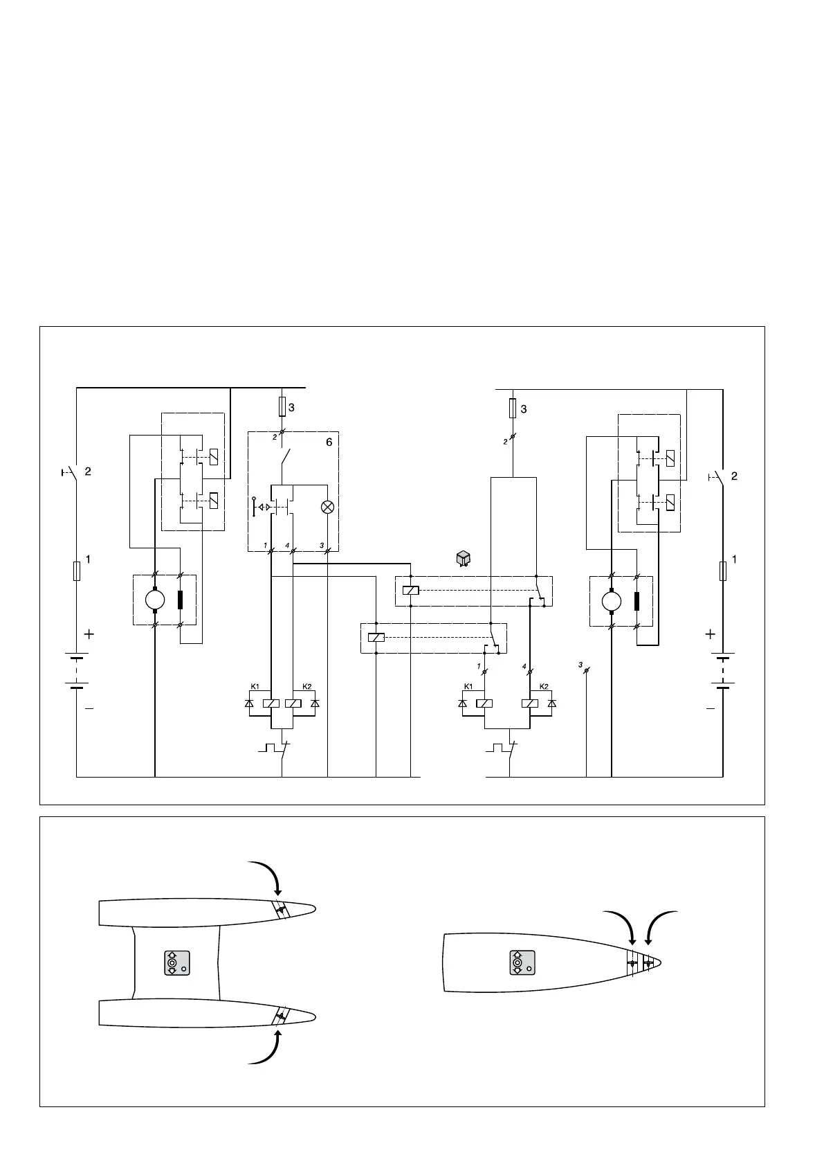
10.1 Gelijktijdige bediening van 2 boegschroeven met 1 paneel
Simultaneous operation of two bow thrusters with one
panel
Gleichzeitige Bedienung von zwei Bugschrauben mit
einem Armaturenbrett
Commande simultanée de 2 hélices d’étrave avec 1 pan-
neau
Manejo simultáneo de 2 tornillos de retención con 1 panel
Comando contemporaneo di 2 eliche di prua mediante 1
solo pannello
Samtidig betjening af 2 bovpropeller med 1 betjeningspa-
nel
Samtidig manövrering av 2 bogpropellrar med 1 panel
Samtidig betjening av 2 baugpropeller med 1 panel
Kahden keukapotkurin ohjaus samanaikaisesti yhdellä
panelilla.

Related product manuals