EasyManua.ls Logo

Viessmann Vitorond 100 - Page 65

Viessmann Vitorond 100
76 pages
Print Icon
To Next Page IconTo Next Page
To Next Page IconTo Next Page
To Previous Page IconTo Previous Page
To Previous Page IconTo Previous Page
Loading...
Connections
65
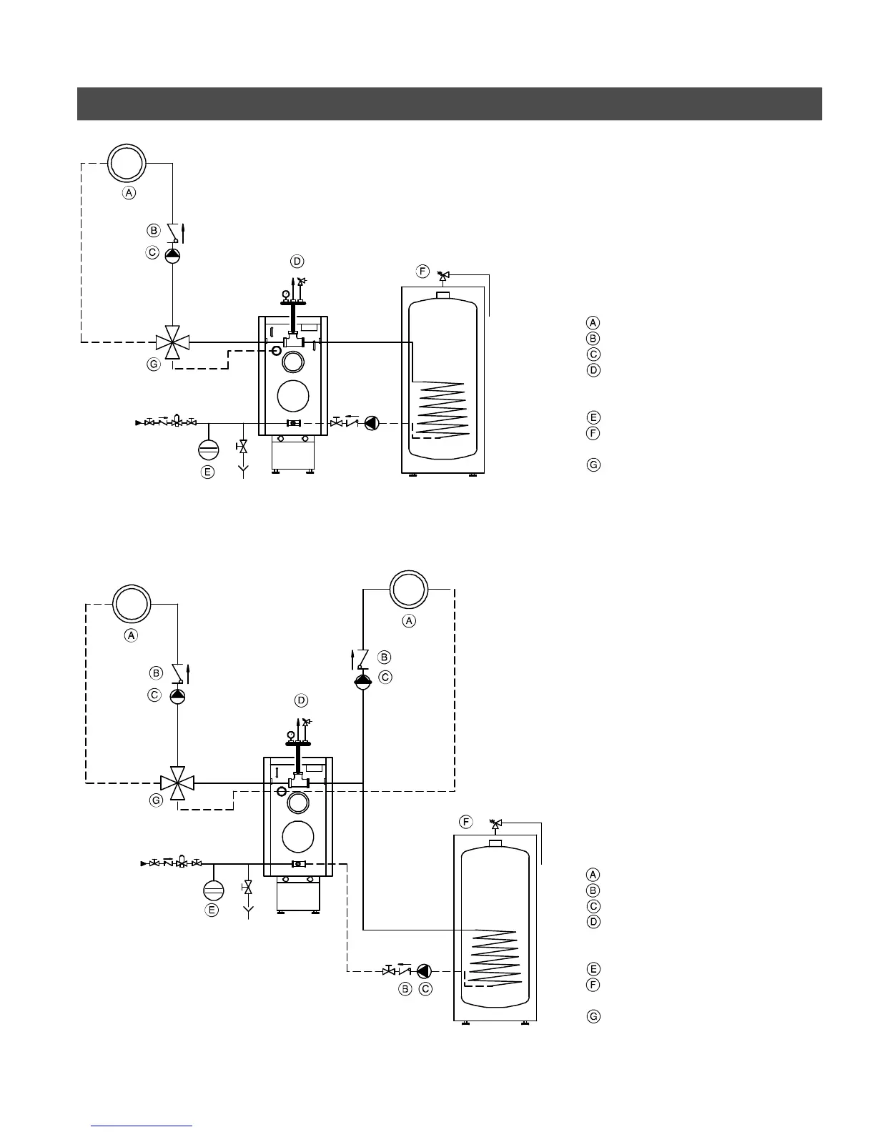
Installation Examples - Vitotronic (continued)
With one low-temperature circuit with
4-way mixing valve, and with domestic
hot water production
e.g. with Vitotronic 200, Model KW2
combined with one Mixing Valve
Actuator Accessory Kit
Heating circuit
Spring-loaded flow check valve
Circulation pump
Automatic air vent (field supplied),
pressure relief valve, and
temperature and pressure gage
Expansion tank
Domestic hot water storage tank
(indirect-fired)
4-Way mixing valve
With one low-temperature circuit with
4-way mixing valve, and one
high-temperature circuit, and with
domestic hot water production
e.g. with Vitotronic 200, Model KW2
combined with one Mixing Valve
Actuator Accessory Kit
Heating circuit
Spring-loaded flow check valve
Circulation pump
Automatic air vent (field supplied),
pressure relief valve, and
temperature and pressure gage
Expansion tank
Domestic hot water storage tank
(indirect-fired)
4-Way mixing valve
5671 044 v1.0
Fig. 63
Fig. 64

Table of Contents

Other manuals for Viessmann Vitorond 100

Related product manuals