EasyManua.ls Logo

Viper 550 ESP - Wiring Quick Reference Guide

Viper 550 ESP
52 pages
Print Icon
To Previous Page IconTo Previous Page
To Previous Page IconTo Previous Page
Loading...
52 © 2000 Directed Electronics, Inc. Vista, CA
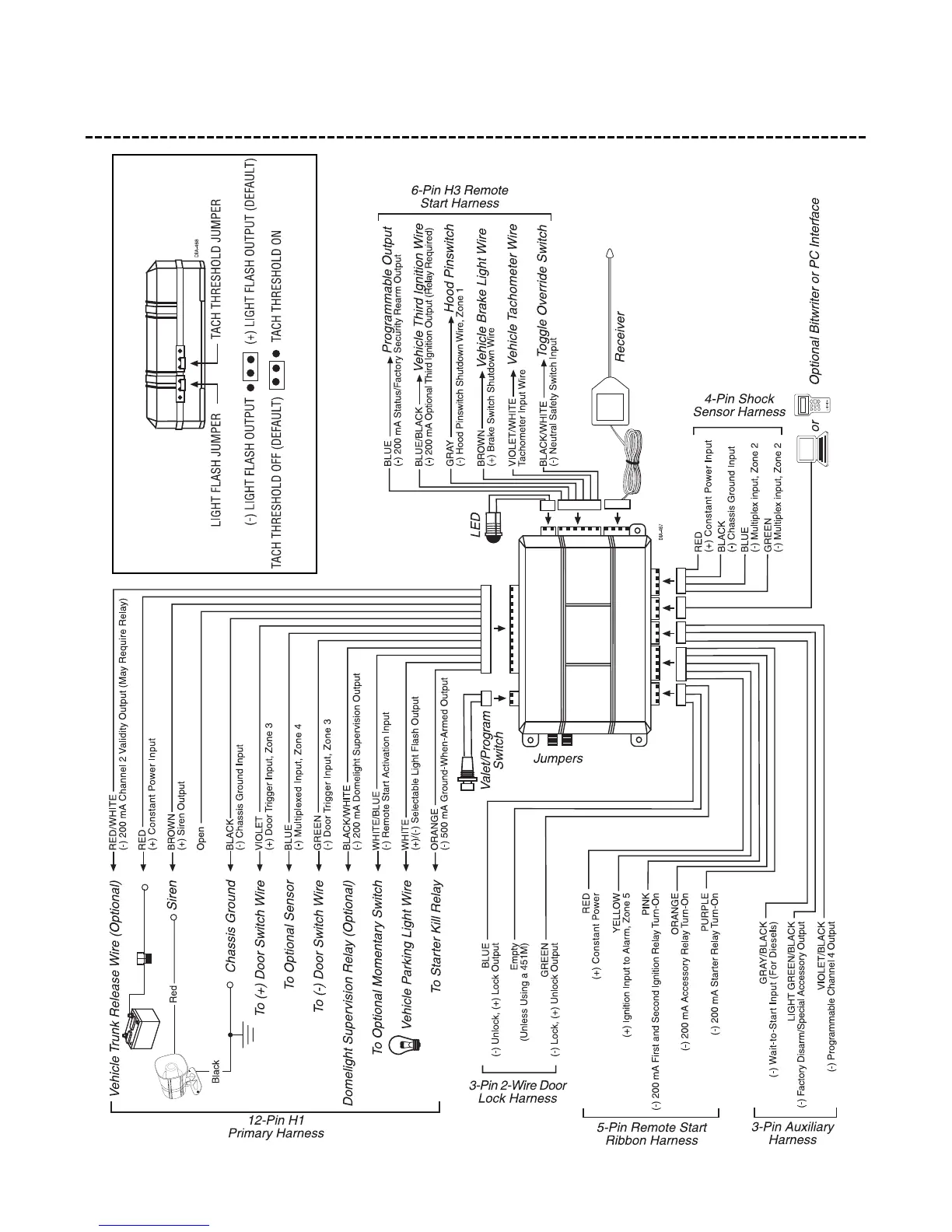
wiring quick reference guide

Table of Contents

Related product manuals