EasyManua.ls Logo

Volvo Penta TAMD162C - Fault-Tracing Guide; Engine Not Starting; Slow Starter Motor; Engine Starts But Not Running

Volvo Penta TAMD162C
84 pages
Print Icon
To Next Page IconTo Next Page
To Next Page IconTo Next Page
To Previous Page IconTo Previous Page
To Previous Page IconTo Previous Page
Loading...
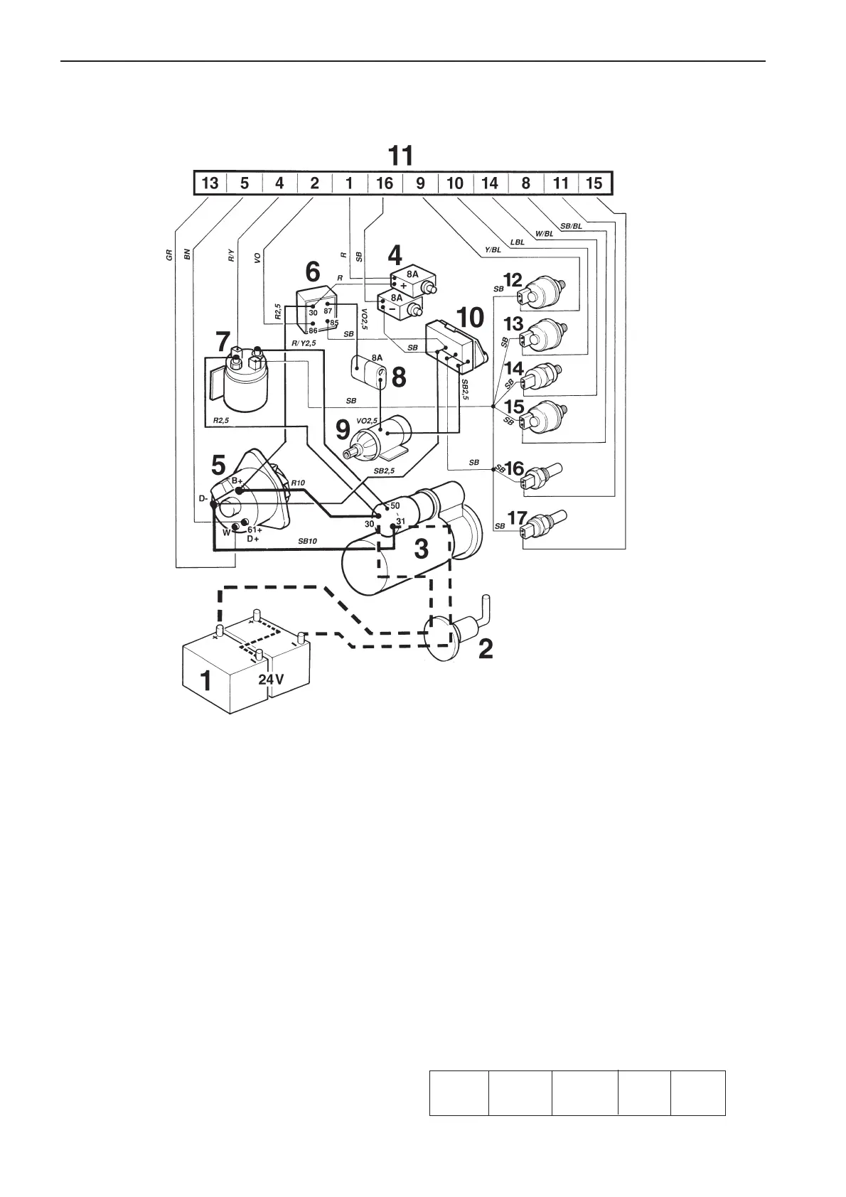
68
TAMD162C*, engine (non-classifiable engine specification)
* Applies up to and incl. engine No. 1101052586/xxxx.
1. Battery
2. Main switch
3. Starter motor
4. Semi-automatic fuses (8A)*
5. Generator (GEN)
6. Stop relay (16S)*
7. Start relay (16MS)
8. Ceramic 8A fuse for stop solenoid*
9. Stop solenoid
10. Ground terminal block*
11. Connector, 16-pin*
12. Turbo pressure sender (accessory)
13. Oil pressure sender, engine
14. Oil pressure switch, engine
15. Oil pressure sender, reverse gear (accessory)
16. Engine coolant temp. (ECT) sender (40 – 120
o
C)
17. Engine coolant temperature (ECT) switch (97°C/207°F),
(normally open – closes if fault occurs)
* Located in terminal box.
Cable color
BL =Blue R =Red
LBL = Light-blue SB = Black
BN = Brown VO = Violet
LBN = Light-brown W = White
GR = Gray Y = Yellow
Cable areas in mm
2
are noted after the color codes
in the wiring diagrams.
If no cable area is stated the default is 1.0 mm
2
Conversions mm
2
/AWG*
* American Wiring Gauge
mm
2
0.75 1.5 4 16
AWG 18 15 (16) 11 5

Related product manuals