EasyManua.ls Logo

WarmFlow Utility U120HE - Combi Boiler Wiring Diagrams

Default Icon
92 pages
Print Icon
To Next Page IconTo Next Page
To Next Page IconTo Next Page
To Previous Page IconTo Previous Page
To Previous Page IconTo Previous Page
Loading...
Page 38
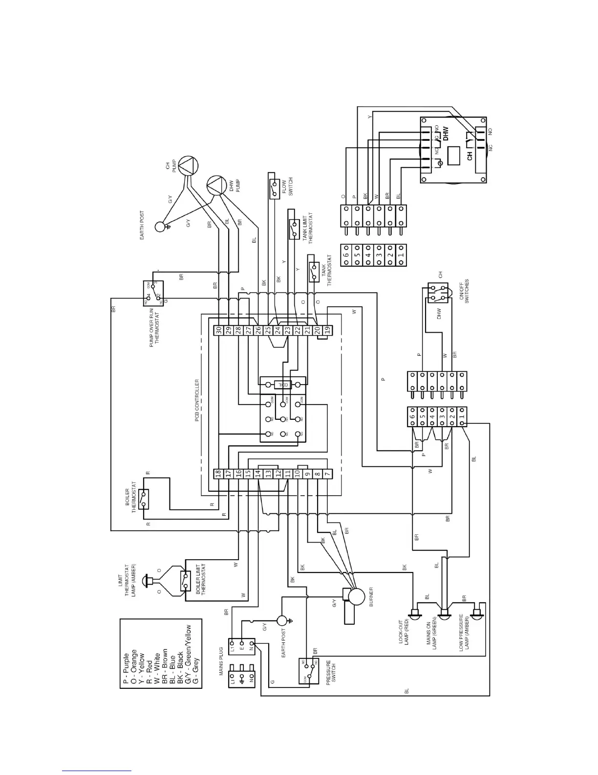
6.3 Combi Wiring Details
6.3.1 Wiring Diagram
The 3 pin mains plug must be supplied with a permanent live to allow the pump overrun stat and relay to operate.

Table of Contents

Related product manuals