EasyManua.ls Logo

YASKAWA JEPMC-CP3201-E - System Configuration Example

YASKAWA JEPMC-CP3201-E
249 pages
Print Icon
To Next Page IconTo Next Page
To Next Page IconTo Next Page
To Previous Page IconTo Previous Page
To Previous Page IconTo Previous Page
Loading...
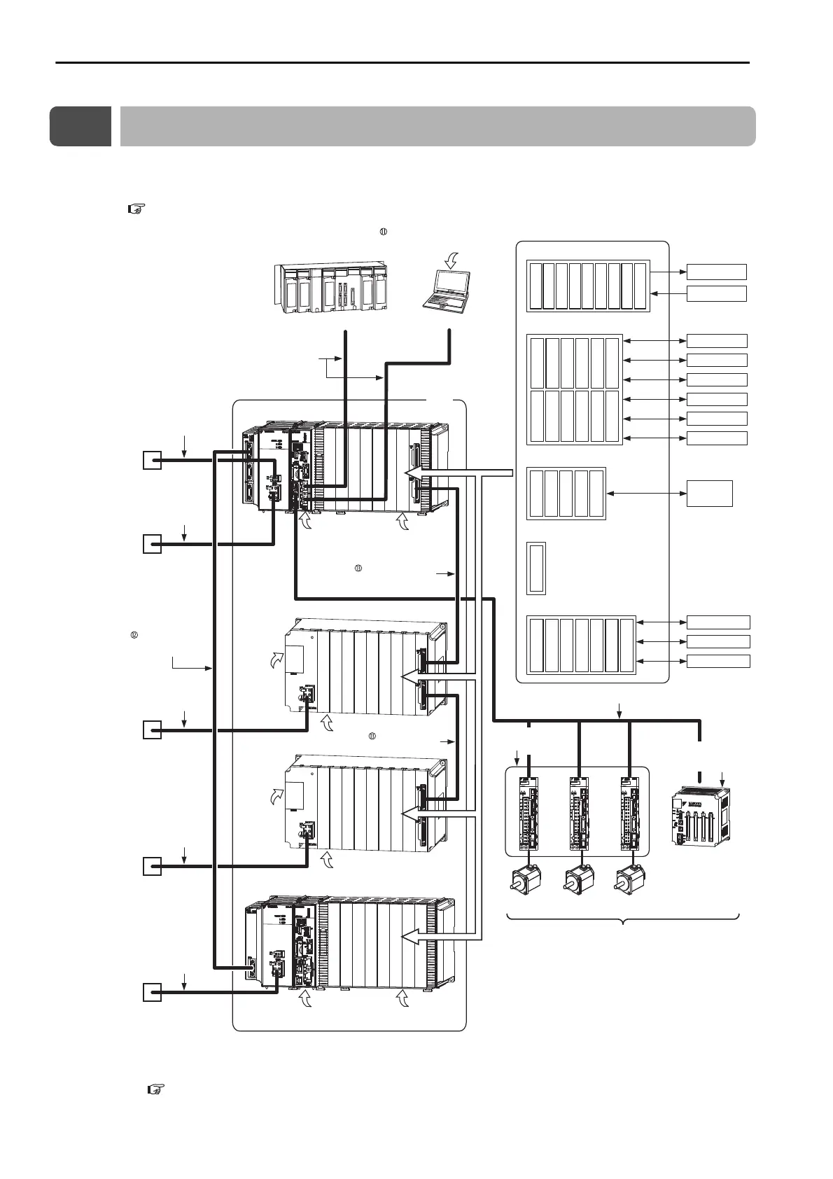
1.2 System Configuration Example
1-8
1.2
System Configuration Example
The following figure shows a typical system configuration. Refer to the following section for details on 1
to 11 in the following figure.
1.3 Devices and Components That Are Required to Build a System (page 1-9)
*1. This manual primarily describes this area.
*2. Refer to the following section for an MP3200 expansion example.
MP3200 Expansion Example (page 1-5)
MP2200
MBU-02
PO
W
ER
DC
EXIOIF
MP2200
MBU-02
PO
W
ER
DC
EXIOIF
PC
Ethernet
Ethernet communications cables
Ethernet
266IF-02
217IF-01
218IF-01
218IF-02
260IF-01
261IF-01
263IF-01
264IF-01
265IF-01
266IF-01
SVA-01
SVB-01
PO-01
SVC-01
MPU-01
Motion Modules
EXIOIF
Expansion Rack Module
MPALL00-0
MPAL000-0
AFMP-01
MPANL00-0
AFMP-02-C/-CA
MPAN000-0
Other Modules
(including those from other manufacturers)
External outputs
External inputs
RS-232C
Ethernet
DeviceNet
PROFIBUS
RS422/485
215 communications
SERVOPACKs
AnyWire
A-net/A-link
CC-Link
Up to 42 stations, including I/O
(Up to 32 of the stations can be Servos.)
LIO-01
LIO-02
LIO-04
LIO-05
DO-01
LIO-06
AI-01
AO-01
CNTR-01
I/O
Servomotor
Servomotor
Servomotor
MP3200
EXIOIF Module
Cable
EXIOIF Module
Cable
MECHATROLINK-III
EXIOIF
262IF-01
215AIF-01
MPCUNET-0
*1, *2
MPE720 Integrated
Engineering Tool Version 7
Optional Modules
Communications Modules
MECHATROLINK-III Cable
SERVOPACK with
MECHATROLINK-III
Communications
I/O Module with
MECHATROLINK-
III
Communications
I/O Modules
Host PLC
24-VDC power
supply, AC power
supply, or status
monitoring device
Power supply cable
24-VDC power
supply or AC
power supply
Battery
Front cover for
unused slot
RLYOUT
connector cable
Battery
Front cover for
unused slot
Battery
Front cover for
unused slot
Power supply cable
Power supply cable
Power supply cable
24-VDC power
supply or AC
power supply
24-VDC power
supply or AC
power supply
24-VDC power
supply or AC
power supply
Battery
Front cover for
unused slot
Rack Expansion
Interface Unit
Cable

Table of Contents

Other manuals for YASKAWA JEPMC-CP3201-E

Related product manuals