EasyManua.ls Logo

A.J.S. 16 - Ignition System Components

Default Icon
104 pages
Print Icon
To Next Page IconTo Next Page
To Next Page IconTo Next Page
To Previous Page IconTo Previous Page
To Previous Page IconTo Previous Page
Loading...
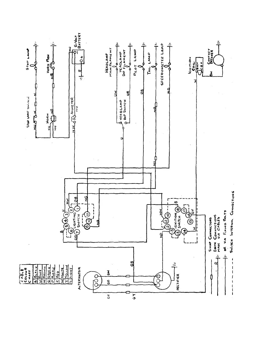
Illustration 49
Wiring diagram—Magneto Twins
TWIN
CYLINDER
MODELS
86

Table of Contents

Related product manuals