EasyManua.ls Logo

ABB AC 800M - Page 80

ABB AC 800M
118 pages
Print Icon
To Next Page IconTo Next Page
To Next Page IconTo Next Page
To Previous Page IconTo Previous Page
To Previous Page IconTo Previous Page
Loading...
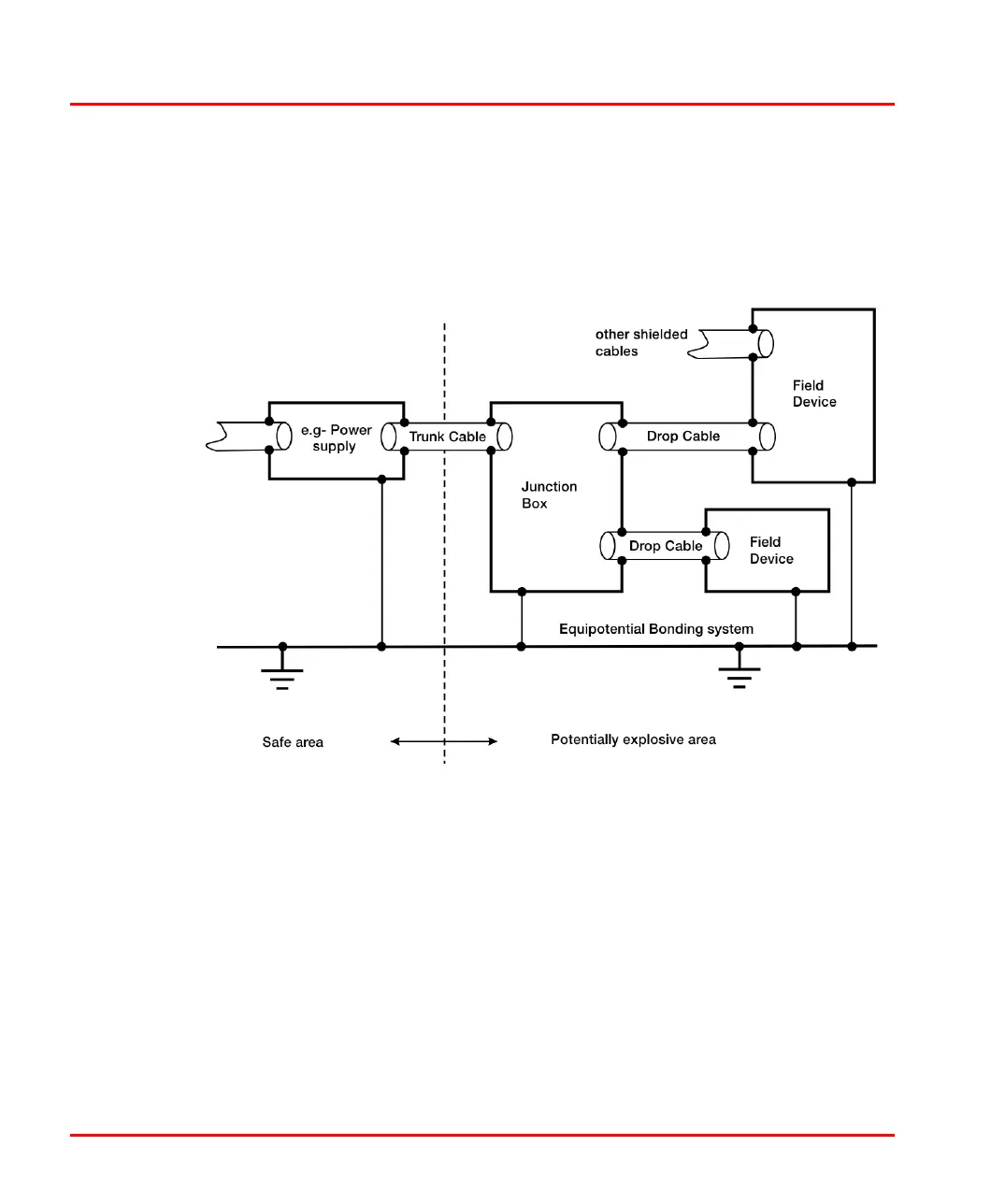
Shielding and data line connection Section 3 Fieldbus Topologies
80 3BDS009029R5001 B
The connections between the cable shield and the metallic housings as well as the
connections between the shields of the different cable segments have to be low-
impedance (for high frequencies). As far as unshielded devices are connected to a
shield cable further methods may be applied to reduce the impact of noise (for
example galvanic isolation or filtering).
Figure 29. Ideal combination of shielding and grounding

Table of Contents

Other manuals for ABB AC 800M

Related product manuals